PLC控制中如何实现星三角降压启动控制?
2021年5月10日 16:16上一篇文章我们介绍了电动机控制的各种常用的控制环节,包括自锁、互锁和连锁,电动机优先控制、延迟启停控制、正反转控制、多地控制,交替运行控制、星三角降压启动控制、软启动控制、能耗制动控制、反接制动控制等等。
那把最基本的控制环节讲完了,这一篇文章就介绍交替运行控制、星三角降压启动控制、软启动控制。
实际生产控制中经常会遇到需要两台电动机交替切换运行的情况,交替运行时间一般可以调整,假如有M1和M2两台电动机,按下启动按钮后,M1运转10min,停止5min,M2则与M1相反,也就是M1停止时M2运行,M1运行时M2停止,如此循环往复,直到按下停止按钮,这就是交替运行控制。
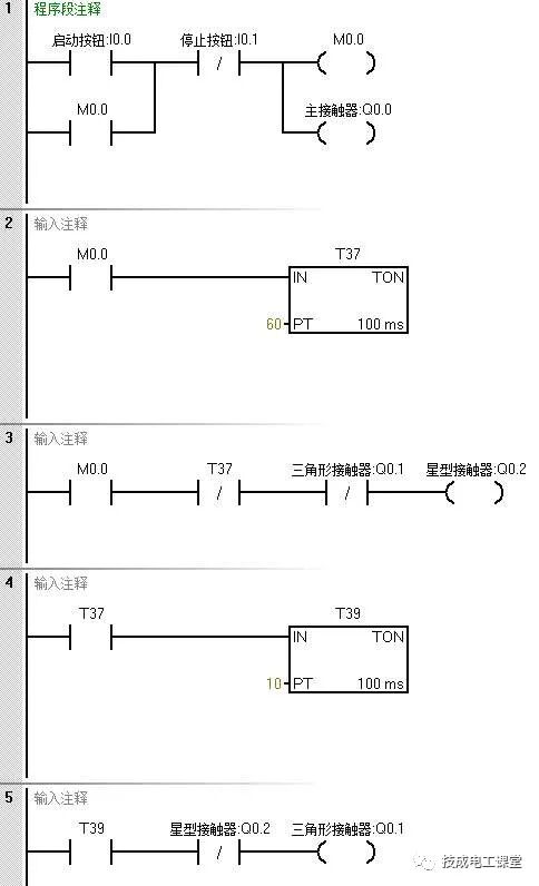
星三角降压启动控制是异步电动机启动控制中的典型控制环节,是常用的小型控制系统,在PLC控制中可以利用定时器实现星型到三角形的转换。
假设控制中有启动按钮、停止按钮,还有主接触器、星型接触器和三角形接触器,将这些元器件连接好如下编写程序即可实现星三角降压启动控制。
电动机的软启动控制我们也称为电动机定子串电阻启动的控制,也是电动机控制中的常见控制方式。通过软启动控制,可以首先保证电动机减速启动,一定时间后达到额定转速。
对于软启动控制的接线,除了启动和停止按钮之外,还需要有过载电路断路器装置,输出有电动机启动器和旁路接触器,其中启动按钮用的是常开的,停止按钮和过载电路断路器装置用的是常闭的。
启动按钮闭合时实现电机软启动,停止按钮断开时电动机停止,当电动机过载时电动机电路断路器断开,电动机停止。
我们分析一下以上程序,电动机启动运行的条件是系统标志位M0.0互锁取消,程序段1、2的是互锁和解除互锁的程序。
如果按钮I0.0接通,I0.1断开,那么设置系统标志位M0.0为ON互锁,直到两个按钮恢复到初始状态时互锁才取消。
当互锁取消后,按下I0.0按钮,完成电动机的启动锁定,此时启动电阻还未被短接,电动机定子串电阻减速启动。
如果电动机已经启动,即Q0.0为ON,并且用于旁路去的输出Q0.1还未被置位的话,那么定时器开始计时,5秒后,如果电动机仍然处于启动状态,那么接在Q0.1输出端的旁路接触器启动,完成旁路锁定,电动机正常运行。
下面小编就把整理好的三菱、西门子最经典的案例编程源程序,送给各位,希望能对大家有所帮助~
117个三菱PLC例程
777个西门子PLC例程
29例PLC经典编程案例
领取894个三菱、西门子PLC例程
附赠PLC经典源程序29个(含编写教程)
以上就是电动机基本控制中的交替运行控制、星三角降压启动控制、软启动控制,而能耗制动和反接制动的内容还有很多,因篇幅有限,下一篇文章接着介绍电动机的能耗制动、反接制动控制吧,欢迎继续关注~
工程师必备
- 项目客服
- 培训客服
- 平台客服
TOP




















