频敏变阻器启动控制原理是什么?频敏变阻器的结构特征
2022年1月6日 13:53浏览:3212
现实工作中会经常用到频敏变阻器,由于不了解其结构特性,可能会因为操作不当,导致发生故障。本篇文章整理了频敏变阻器相关知识,包括频敏变阻器启动控制原理及其结构特征具体介绍如下:
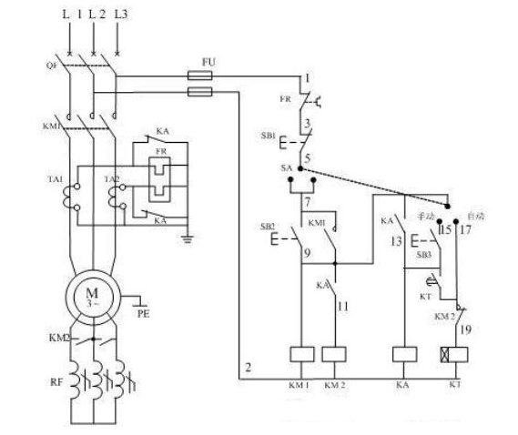
频敏变阻器启动电路原理:
启动过程可分为自动控制和手动控制。由转换开关SA完成。
一.自动控制
(1)合上空气开关QF接通三相电源。
(2)将SA板向自动位置,按SB2交流接触器KM1线圈得电并自锁,主触头闭合,动机定子接入三相电源开始启动。(此时频敏变阻器串入转子回路)。
(3)此时时间继电器KT也通电并开始计时,达到整定时间后KT的延时闭合的常开接点闭合,接通了中间继电器KA线圈回路,KA其常开接点闭合,使接触器KM2线圈回路得电,KM2的常开触点闭合,将频敏变阻器短路切除,启动过程结束。
(4)线路过载保护的热继电器接在电流互感器二次侧,这是因为电动机容量大。为了提高热继电器的灵敏的度和可靠性,故接入电流互感器的二次侧。
(5)另外在启动期间,中间继电器KA的常闭接点将继电器的热元件短接,是为了防止启动电流大引起热元件误动作。在进入运行期间KA常闭触点断开,热元件接入电流互感器二次回路进行过载保护.
另外关于手动控制:
二.手动控制
(1)合上空气开关QF接通三相电源
(2)将SA搬至手动位置
(3)按下启动按钮SB2,接触器KM1线圈得电,吸合并自锁,主触头闭合电动机带频敏变阻器启动。
(4)待转速接近额定转速或观察电流表接近额定电流时,按下按钮SB3中间继电器KA线圈得电吸合并自锁,KA的常开触点闭合接通KM2线圈回路,KM2的常开触点闭合将频敏变阻器短路切除。
(5)KA的常闭触点断开,将热元件接入电流互感器二次回路进行过载保护。
从60年代开始,广泛采用频敏变阻器来代替起动电阻以控制绕线转子异步电动机的起动。频敏变阻器是一种静止的无触点电磁元件,利用它对频率的敏感而自动变阻。频敏变阻器实质上是一个铁损很大的三相电抗器,其结构类似于没有二次绕组的三相变压器。
技术邻APP
工程师必备
工程师必备
- 项目客服
- 培训客服
- 平台客服
TOP




















