电动汽车仿真系列-基于Simulink的防抱死制动系统
1、引言
防抱死制动系统(ABS)是一种汽车安全系统,允许机动车车轮在制动时根据驾驶员输入与路面保持牵引接触,防止车轮抱死并避免失控打滑。防抱死制动系统通常提供改进的车辆控制,并减少在干燥和湿滑路面上的停车距离。该系统独立于踏板力调节制动管路压力,使车轮速度回到最佳制动性能所需的滑移水平范围。
2、ABS系统的组成
ABS制动系统的主要部件包括:
(1)电子控制单元(ECU)
它接收来自电路中传感器的信号并控制制动器。ECU通过调节车轮打滑来协助车辆操作员防止车轮抱死。
(2)液压控制单元或调节器
它接收来自ECU的操作信号,以在ABS条件下应用或释放制动器。它使用三个与主缸和制动回路串联的电磁阀执行命令-每个前轮液压回路一个阀,两个后轮一个阀。因此,可以通过控制液压来启动制动器。
(3)动力助力器和总泵总成
当驾驶员踩下制动踏板时激活。主缸将施加的踏板力转换为液压,液压同时传递到所有四个车轮。它还能提供制动时所需的动力辅助。
(4)车轮传感器单元
速度传感器由包裹在线圈中的磁铁和齿形传感器环组成。磁铁和齿圈之间的接触产生的电场产生交流电压。电压频率与车轮转速成正比。它监控车轮转速,并将此数据传输至ABS控制模块。
3、ABS的工作原理
ABS的工作原理
如果车轮转速传感器发出锁定信号,则ECU向液压单元发送电流。这将使电磁阀通电。该阀的作用将制动回路与总泵隔离。这将阻止该车轮上的制动压力升高,并使其保持恒定。它允许车轮速度增加和打滑减少;
当速度增加时,ECU重新施加制动压力,以将车轮打滑限制在特定值;
液压控制单元根据系统传感器的输入控制每个车轮分泵中的制动压力。这一结果控制了车轮速度。
4、ABS的数学模型
防抱死制动系统的车轮转速Simulink框图:
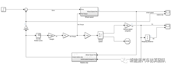
整体系统框图:
5、仿真实例
车辆初始速度:𝑣0= 88𝑓𝑡/𝑠;
车轮半径:𝑅𝑟 = 1.25𝑓𝑡;
车辆质量:𝑚 = 50;
最大制动扭矩:𝑇𝑏=1500𝑙𝑏𝑓*𝑓𝑡;
液压滞后:𝑇𝐵=0.01 𝑠;
转动惯量:𝐽𝑤= 5𝑓𝑡4
其中,
求解器选择:
ode45
Solve nonstiff differential equations —medium order method
Syntax
[t,y] = ode45(odefun,tspan,y0)
[t,y] = ode45(odefun,tspan,y0,options)
[t,y,te,ye,ie] =ode45(odefun,tspan,y0,options)
sol = ode45(___)
数据检查器选择:
仿真结果:
模型自取:
链接:https://pan.baidu.com/s/17DdK3_UO1HefVRVakyh1bg
提取码:j78t
工程师必备
- 项目客服
- 培训客服
- 平台客服
TOP




















