汽轮机DEH系统工作原理及技术详解,收藏备用!
2021年5月19日 13:45
关键词 | 汽轮机 DEH系统 工作原理
共 3678 字 | 建议阅读时间 14 分钟
冷却器简介
随着电子技术、计算机技术的发展,汽轮机调节系统经历了最初从基于机械液压原理的液调系统,过渡为基于模拟电子技术的模拟电调系统,现已发展到基于计算机控制技术的数字电液控制系统(DEH)。
由于高压抗燃油DEH控制系统成本较高,不太适合与中小机组。20世纪90年代末,国内开始研究低压透平油电调及应用,随着直接驱动式伺服阀(DDV阀)引进汽轮机控制领域后,低压透平油DEH控制系统在中小机组上得到了广泛的应用。发展到现在DEH控制系统的应用已相当普及,随着DEH控制系统的大量应用,逐渐暴露出了以下问题:
1)磷酸酯型抗燃油难以在自然界降解,对环境的污染正在逐渐增大,工业发达国家已禁止使用。
2)大部分通用DCS控制系统的响应时间较长,难以满足孤网运行机组对调节系统实时性的要求。
3)大部分现有DEH控制系统的可靠性指标还不够高,不能满足核电、石化汽轮机的需要。
汽轮机电液伺服技术都包含哪些内容?
DEH按液压伺服系统可分为高压抗燃油系统、低压透平油系统和自容式系统,都有各自不同的特点和控制方式,这三种系统基本覆盖了当今汽轮机DEH液压伺服系统的控制技术。
01
高压抗燃油系统
高压抗燃油系统DEH,克服了传统机械液压调节系统存在的缺陷,能采用灵活的控制策略以适应多种运行工况自动化控制的要求,能适应机炉协调控制(CCS)和自动发电控制(AGC),因而被广泛应用于300MW及以上大型机组的控制系统,高压抗燃油系统主要有如下特点。
1)控制精度非常高、稳定及迟缓小。
2)可以实现电子凸轮和阀门管理功能。
3)系统结构庞大、复杂,制造成本高。
4)对油质清洁度要求很高,油品需要不断再生,运行维护费用髙。
5)抗燃油有毒性,长期大量使用抗燃油污染环境。
高压抗燃油系统主要由供油系统、伺服执行机构、危急遮断保护系统组成,如下图所示。
低压透平油部分通过隔膜阀与高压抗燃油联系起来。供油系统的功能是提供系统压力油(一般14MPa),并由它来驱动伺服执行机构,执行机构响应从DEH送来的电控指令信号,以调节汽轮机各蒸汽阀开度。危急遮断保护系统是由汽轮机的遮断参数所控制,当这些参数超过其运行限制值时,该系统就关闭全部蒸汽进汽阀门或只关闭调节汽门。
(1)供油系统高压抗燃油供油系统由油箱、油位指示及发信、加热器、油温测量、滤油器、蓄能器、压力开关、再生装置、输油泵、油泵总成和冷却系统等组成。系统配置了两台高压变量柱塞泵,即一台泵工作,另一台泵备用,目前高压抗燃油供油系统已经标准化。
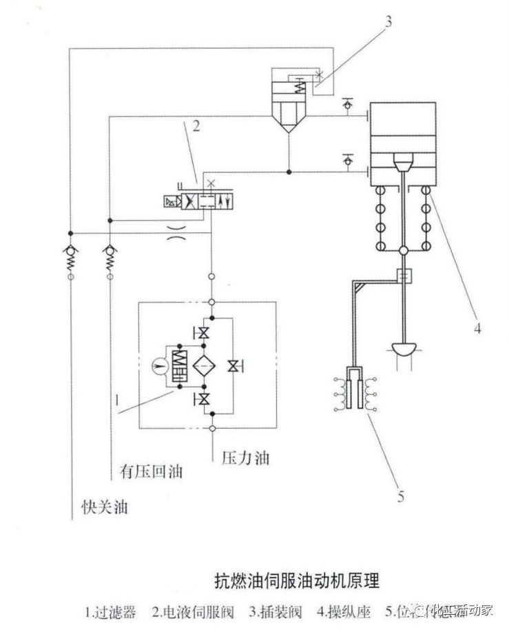
(2)抗燃油伺服油动机大型机组的油动机主要有高、中压主汽阀油动机,高、中压调节阀油动机,主汽阀油动机有两位式控制和连续式控制两种,调节阀油动机为连续式控制,以调节阀油动机为例,油缸均设计为单侧进油开启调节阀,关闭则由操纵座的弹簧力来完成,关闭时间小于0.2s。抗燃油伺服油动机原理如下图所示。
调节阀油动机组件由油缸、控制集成块、过滤器、线性差动位移传感器(LVDT)组成。控制块上装有电液伺服闽、插装卸载阀、回油单向阀、快关单向阀、节流孔和测压接头等,DEH伺服放大器输出阀门开度指令给电液伺服阀,控制油缸活塞上下运动,LVDT将位移信号反馈至DEH伺臓大器,形成闭环伺服控制回路,准确控制油动机的位置。
(3)高压遮断保护系统危急遮断系统由微危急安装置和隔膜阀组成,当汽轮机出现故障需要停机时危急遮断系统动作并泄掉危急保安油和超速保护控制油,关闭全部汽轮机蒸汽阀门,使汽轮机停机,以保护汽轮机安全。高压遮断保护原理如下图所示。
超速保护控制(OPC)电磁阀有2只,它们是受DEH控制器的0PC部分所控制,按并联布置。正常运行时,该2只电磁阀是常闭的,即堵住了OPC总管OPC油液的卸放通道,从而建立起OPC油压。当转速达103%额定转速时,OPC动作信号输出,2个OPC电磁阀被励磁(通电)打开,使OPC母管OPC油压卸放,从而使调节汽阀迅速关闭。
危急遮断(AST)电磁阀共有4只,它们受汽机停机信号的控制。正常运行时,电磁阀带电关闭,即堵住危急遮断母管上的AST油泄油通道,从而建立起危急遮断油压。当电磁阀失电打开,危急遮断母管泄油,危急遮断油失压,导致所有蒸汽阀门关闭而使汽机停机。4只AST电磁阀是按串并联布置,只有当1、3和2、4两组中至少各有1只电磁阀动作,AST油压才会泄掉而停机。
AST电磁阀四取二的控制方法,可进行在线试验,这种技术也可用于其他保护要求较高的应用场合。
高压遮断保护系统通过隔膜阀与低压保安系统联系当低压-次安全油泄放,隔膜阀打开,高压二次安全油泄放,使所有蒸汽阀门关闭而使汽机停机。
02
低压透平油系统
在低压透平油系统中,调速控制油与润滑油共用油源,调速控制油压力较低(一般0.8~2MPa),需要增加错油门作为二次放大滑阀,低压透平油系统主要有以下特点:
1)系统简洁,制造工艺符合汽轮机厂的设备条件,制造成本低。
2)液压系统易损件少,寿命长,运行维护费用低。
3)常规透平油油源主油泵由汽轮机主轴驱动,其可靠性高于外置式油源站。
4)有错油门滑阀中间放大环节,系统容易震荡,对油动机设计加工技术要求较高。
5)控制油与润滑油共用,油质容易受污染,对电液伺服阀抗污染能力要求较高。
低压透平油伺服系统比较典型的有机械弹簧式和液力弹簧式。
(1)机械弹簧式液压伺服系统机械弹簧式液压伺服系统目前主要以CPC和VOITH电液转换器组成的电液伺服油动机系统,这类电液转换器接受4~20mA电控指令,转换成对应比例的控制油压,对应的伺服油动机采用机械弹賛力与之平衡。
如下图所示,从电液转换器出来的控制油作用在错油门滑阀的下部,与上部机械弹簧形成平衡,当要开大调节汽阀时,DEH增加控制信号,使控制油压力升髙,错油门滑阀克服弹簧压力上移,油缸下腔进油,调节汽阀开启增大,同时机械反馈杠杆下压弹簧,使错油门重新回到平衡位置。
机械弹簧式油动机调试比较简单,但系统由弹簧及机械扛杆反馈平衡,容易产生寄生反馈,系统稳定性较差,油动机系统故障判断较难。
(2)液力弹簧式液压伺服系统用油动机位移传感器(LVDT)取代原机械反馈杠杆,错油门上下腔采用液压油平衡,典型液力弹簧式液压伺服系统是引人DDV电液伺服阀的应用,DDV阀抗污染能力较强,避免了髙压抗燃油系统中喷嘴挡板式伺服阀容易卡涩的问题。系统原理如下图所示。
DEH控制器生成的油动机阀位指令信号,经伺服放大板、DDV阀,形成调节油压至错油门,从而使油动机动作。油动机行程经位移传感器测出,反馈至伺服放大板输入端,使之与该油动机阀位指令保持相等,从而使油动机行程完全由DEH阀位指令控制。电液伺服油动机控制过程如下图所示。
液力弹簧式液压伺服系统控制不受压力油波动影响,克服了机械反馈的寄生反馈。油动机行程采用电反馈,控制更精确,便干故障诊断。通过改进错油门滑阀的设计工艺,进一步提高了伺服系统的稳定性。
03
自容式系统
自容式液压伺服系统将油源站和伺服系统集成设计,采用优化的高压电液伺服技术,保证油动机的动态性能与高压抗燃油系统的相当。采用小流量容积泵和蓄能器很好地满足了油动机稳态流量很小和动态流量很大的特点。由于这种执行器为一个独.立的部件,有自己的油源和电液伺服系统,通过接收指令能够控制油动机所有的动作,具有集成度高、可靠性高、应用简便、节能、环保和耐污染等特点。
如下图所示,自容式液压伺服系统采用了两个电动机泵组,一备一用,同时可以进行在线切换。两个电动机泵组下面有截止阀和吸油器,油液输出经过单向阀和髙压滤油器之后,旁边有溢流阀保护,再通过截止阀向后充油’这里面有一个充油电磁阀,这是为了让油泵间歇工作所设置的。当油泵将油液从油箱吸出之后,系统将检测这个系统管路的压力,如果未达到使用的压力,电磁阀失电,切断回油,将压力油打入蓄能器中。
当压力达到设定的高限,充油电磁阀带电将油压卸荷,系统中的油液通过这个单向阀的保持,一直会保持在这个蓄能器中,它会有一个间歇工作的循环。
伺服机构主要由油缸、伺服阀、液控单向阀、电磁阀和插装阀等组成。油源站过来的压力油进人集成块直接作用在油动机的上腔,这形成一个固定的油压和一个作用面积。活塞的下腔通过伺服阀进行控制,这样形成一个差动回路,压力油通过伺服阀引入到活塞下腔,因为上下腔面积不同,压力不同,会把油动机往上推。如果需要让油动机往下动作的话,伺服阀接通排油,油动机通过上腔压力油的作用可以将油动机的活塞推至底端。
DEH电控技术都包含哪些内容?
01
伺服放大技术
DEH系统中,要实现对一些电液伺服阀(如MOOG716、D634等)的控制,需要专用伺服放大模块,输出±40mA、±10mA、±10V等信号驱动控制对应的电液伺服阀,与油动机和LVDT构成闭环伺服回路。早期的伺服放大模块采用模拟放大回路,比例P、积分I用电位器调节,调试不是很方便。随着数字技术迅速发展,数字伺服放大器逐渐取代模拟伺服控制,如下图所示。
用现场可编程列阵(FPGA)管理A/D、D/A转换器。油动机行程传感器(LVDT)信号经A/D转换后,在FPGA中与阀位给定信号进行比较放大后,由D/A转换、功率放大后输出伺服控制信号到伺服阀,达到控制油动机行程的目的。数字伺服放大器可进行编程,并将数据通过现场总线上传到人机界面(HMI)进行监控,具有响应速度快、控制精度髙、使用方便等特点。
02
快速反馈调节技术
汽轮机是髙速大型旋转机械,时间常数小,除对伺服执行机构快速响应要求之外,对控制系统的输人端到输出端的时间响应要求快速,实践表明,这个调CP,节周期小于50ms比较理想,而目前的集散控制系统(DCS),由于总线扩展的原因,调节周期普遍在300ms以上,因此针对转速及伺服控制需要开发快速调节的回路,如下图所示。
03
转速调节系统的超速限制技术
针对孤网运行汽轮机和甩负荷带厂用电等功率负荷不平衡工况,单从单从转速反馈控制回路处理,系统响应和控制品质都会受到影响,因此需要检测转速微分(加速度)信号进行前馈控制,如加速度大触发超速限制电磁阀(OPC电磁阀)。超速限制OPC逻辑如下图所示。
取消103%超速限制功能,避免因103%超速限制功能引起的系统反复震荡问题,同时降低了因负荷不平衡OPC功能对推力瓦承载力的要求。
04
基于安全级的DEH技术
针对1000MW核电、火电机组和石化行业对安全级DEH系统的高端需求,开发基于安全级的DEH控制系统。
系统主要包括基本控制系统(BTC)和保护系统(ETS),并确保数据同步和实时性,BTC实现机组转速回路、负荷控制回路及辅机控制,采用三重化(TMR)架构,ETS和超速保护装置取得SIL3级安全认证。
更多培训信息请加微信 ▶
◀ 姜老师 18842804820
本日文末福利:《汽轮机设备及其系统》
文末资料领取关键词:汽轮机系统
将上面红色的领取关键词,输入到“化工活动家”公众号对话框内,即可弹出相应的下载链接!
浙石化│3.8Mt/a重整“一拖三”增压机的应用及控制策略探讨
关于(苏州市)举办“Aspen Plus与化工流程模拟培训班(中、高级)”的通知
HAZOP与LOPA技术在常减压装置的应用,步骤非常详细!
中石化PPT│迷宫压缩机的结构、原理及检维修,珍贵资料!
炼厂特种设备——锅炉专题培训课件,很少见到如此详细的锅炉资料!
SEI副总工:如何将劣质原油“吃干抹净”?——劣质原油加工之两段减压蒸馏技术介绍
辽阳石化│紧急泄压停工与复工对高压加氢裂化装置催化剂的影响
PPT│聚烯烃材料的结构、性能、用途及生产工艺
干货分享│炼化企业制氢方式都有哪些?哪种最划算?
专家讲堂|逆流连续催化重整工艺技术/刘永芳,中国石化工程建设有限公司(SEI)副总工程师,首席专家
某大型炼化一体化企业150万吨/年乙烯装置丙烯压缩机技术培训PPT,设备人快来!
中海油PPT│石油化工常用流量计的工作原理及特点,分享给身边仪表人~
如何从炼厂设计层面考虑工艺本质安全,从源头控制工艺危害?
云南石化│渣油加氢装置加热炉优化调整及改造
史上最全汽轮机原理及结构深度分析,汽机人别错过!
涨知识│如何高效利用C9+重芳烃调合高辛烷值汽油?
中石油PPT│石油化工上、中、下游装置流程及主要用泵
四川石化│催化裂化装置吸收塔冷却器的腐蚀与防护,非常有借鉴意义!
《危化品安全专项整治三年行动计划》系列解读之三:可燃有毒气体检测报警疑难解析
涨知识│精馏塔的工艺参数如何调节?
素材来源:互联网
整理: 化工活动家
转载请联系微信:18842804820
免责声明:所载内容来源互联网等公开渠道,我们对文中观点保持中立,仅供参考,交流之目的。转载的稿件版权归原作者和机构所有,如有侵权,请联系我们删除。
工程师必备
- 项目客服
- 培训客服
- 平台客服
TOP




















