炼油厂采用的主流石油加工工艺——催化加氢工艺详解
2022年4月29日 17:38石油加工当中一个重要的过程是催化加氢,近年来随着环保要求不断提高及后续产品不断开发,高质量的加氢产品需求逐渐加大,催化加氢技术在化工生产中的地位也越来越受到重视,大量不饱和化合物、含氧化合物、含氮化合物等利用催化加氢技术制备的后续产品质量好、收率高。
目前炼油厂采用的加氢过程主要分为两类:一类是加氢处理,一类是加氢裂化。
用这种技术的目的在于脱除油品中的硫、氮、氧及金属等杂质,同时还使烯烃、二烯烃、芳烃和稠环芳烃选择加氢饱和,从而改善原料的品质和产品的使用性能。此外,加氢裂化的目的在于将大分子裂化为小分子以提高轻质油收率,同时还除去一些杂志。其特点是轻质油收率高,产品饱和度高,杂质含量少。
吸附在催化剂上的氢分子生成活泼的氢原子与被催化剂削弱了键的烯、炔加成。烯烃在铂、钯或镍等金属催化剂的存在下,可以与氢加成而生成烷烃。加氢过程可分为两大类:
①氢与一氧化碳或有机化合物直接加氢,例如一氧化碳加氢合成甲醇:CO+2H2─→CH3OH;;己二腈加氢制己二胺:NC(CH2)4CN+4H2─→H2N(CH2)6NH2。
②氢与有机化合物反应的同时,伴随着化学键的断裂,这类加氢反应又称氢解反应,包括加氢脱烷基、加氢裂化、加氢脱硫等。例如烷烃加氢裂化,甲苯加氢脱烷基制苯,硝基苯加氢还原制苯胺,油品加氢精制中非烃类的氢解:RSH+H2─→RH+H2S非烃类含氮化合物最难氢解;在同类非烃中分子结构越复杂越难氢解。
一、加氢处理反应
1、加氢脱硫反应
石油馏分中的硫化物主要有硫醇、硫醚、二硫化合物及杂环硫化物,在加氢条件下发生氢解反应,生成烃和H2S。
RSH+H2→RH+H2S
R—S—R+2H2→2RH+H2S
(RS)2+3H2→2RH+2H2S
2、加氢脱氮反应
石油馏分中的氮化物主要是杂环氮化物和少量的脂肪胺或芳香胺。在加氢条件下,反应生成烃,主要反应如下
R—CH2—NH2+H2→R—CH3+NH3
3、加氢脱氧反应
石油馏分中的含氧化合物主要是环烷酸及少量的酚、脂肪酸、醛、醚及酮。含氧化合物在加氢条件下通过氢解生成烃和水,主要反应如下
4、加氢脱金属
以非卟啉化合物存在的金属反应活性高,很容易在H2/H2S存在条件下,转化为金属硫化物沉积在催化剂表面上。而以卟啉型存在的金属化合物先可逆地生成中间产物,然后中间产物进一步氢解,生成的硫化态镍以固体形式沉积在催化剂上。加氢脱金属反应如下:
H2,H2S
R—M—R—————→MS+RH+RH
加氢处理脱除氧、氮、硫及金属杂质进行不同类型的反应,这些反应一般是在同一催化剂床层进行,此时要考虑各反应之间的相互影响。如含氮化合物的吸附会使催化剂表面中毒,氮化物的存在会导致活化氢从催化剂表面活性中心脱除,而使加氢脱氧反应速度下降。也可以在不同的反应器中采用不同的催化剂分别进行反应,以减小反应之间的相互影响和优化反应过程。
二、烃类加氢反应
烃类加氢反应主要涉及两类反应:一是有氢气直接参与的化学反应,如加氢裂化和不饱和键的加氢饱和反应,此过程表现为耗氢;二是在临氢条件下的化学反应,如异构化反应,此过程表现为虽然有氢气存在但过程不消耗氢气。
1、烷烃加氢反应
烷烃在加氢条件下进行的反应主要有加氢裂化和异构化反应。其中加氢裂化反应包括C-C的断裂反应和生成的不饱和分子碎片的加氢饱和反应。异构化反应则包括原料中烷烃分子的异构化和加氢裂化反应生成的烷烃的异构化反应。
烷烃在催化加氢条件下进行的反应遵循正碳离子反应机理,生成的正碳离子在β位上发生断键,因此气体产品中富含C3和C4。由于既有裂化又有异构化,加氢过程可起到降凝作用。
R1—R2+H2→R1H+R2H
nCnH2n+2→iCnH2n+2
2、环烷烃加氢反应
环烷烃在加氢裂化催化剂上的反应主要是脱烷基、异构和开环反应。
环烷正碳离子与烷烃正碳离子最大的不同在于前者裂化困难,只有在苛刻的条件下,环烷正碳离子才发β位断裂。
带长侧链的单环环烷烃主要是发生断链反应。
六元环烷相对比较稳定,一般是先通过异构化反应转化为五元环烷烃后再断环成为相应的烷烃。
双六元环烷烃在加氢裂化条件下往往是其中的一个六元环先异构化为五元环后再断环,然后才是第二个六元环的异构化和断环。这两个环中,第一个环的断环是比较容易的,而第二个环则较难断开。此反应途径描述如下:
3、芳香烃加氢反应
苯在加氢条件下反应首先生成六元环烷,然后发生前述相同反应。
烷基苯加氢裂化反应主要有脱烷基、烷基转移、异构化、环化等反应,使得产品具有多样性。
C1~C4侧链烷基苯的加氢裂化,主要以脱烷基反应为主,异构和烷基转移为次,分别生成苯、侧链为异构程度不同的烷基苯、二烷基苯。烷基苯侧链的裂化既可以是脱烷基生成苯和烷烃;也可以是侧链中的C-C键断裂生成烷烃和较小的烷基苯。对正烷基苯,后者比前者容易发生,对脱烷基反应,则α-C的支链越多,越容易进行,以正丁苯为例,脱烷基速率有以下顺序:叔丁苯>仲丁苯>异丁苯>正丁苯。
在加氢裂化条件下,多环芳烃的反应非常复杂,它只有在芳香环加氢饱和反应之后才能开环,并进一步发生随后的裂化反应。稠环芳烃每个环的加氢和脱氢都处于平衡状态,其加氢过程是逐环进行,并且加氢难度逐环增加。
4、烯烃加氢反应
烯烃在加氢条件下主要发生加氢饱和及异构化反应。烯烃饱和是将烯烃通过加氢转化为相应的烷烃;烯烃异构化包括双键位置的变动和烯烃连的空间形态发生变动。这两类反应都有利于提高产品的质量,其反应描述如下:
R—CH=CH2+H2→R—CH2—CH3
R—CH=CH—CH=CH2+2H2→R—CH2—CH2—CH2—CH3
nCnH2N→iCNH2N
iCNH2N+H2→iCNH2N+2
烯烃加氢饱和反应是放热效应,且热效应较大。因此对不饱和烃含量高油品加氢时,要注意控制反应温度,避免反应床层超温。
一、加氢处理工艺流程
(一)馏分油加氢处理
馏分油加氢处理典型工艺流程图
1-加热炉 2-反应器 3-冷却器 4-高压分离器 5-低压分离器 6-新氢储罐 7-循环氢储罐
1、汽油馏分加氢
焦化汽油与热裂化汽油中硫、氮及烯烃含量较高,安定性差,辛烷值低,需要通过加氢处理才能作为汽油调合组分、重整原料,或乙烯裂解原料。
2、煤油馏分加氢
直馏煤油加氢处理,主要是对含硫、氮和芳烃高的煤油馏分进行加氢脱硫、脱氮及部分芳烃饱和,以改善其燃烧性能,生产合格的喷气燃料或灯用煤油。
3、柴油馏分加氢
柴油加氢精制主要是焦化柴油与催化裂化柴油的加氢精制。
(二)渣油加氢处理
渣油加氢处理工艺原则流程图
渣油加氢处理工艺流程与有一般馏分油加氢处理流程有以下几点不同:
①原料油首先经过微孔过滤器,以除去夹带的固体微粒,防止反应器床层压降过快;
②加氢生成油经过热高压分离器与冷高压分离器,提高气液分离效果,防止重油带出;
③由于一般渣油含硫量较高,故循环氢需要脱除H2S,防止或减轻高压反应系统腐蚀。
二、加氢裂化工艺流程
加氢裂化装置,根据反应压力的高低可分高压加氢裂化和中压加氢裂化。根据原料、目的产品及操作方式的不同,可分为一段加氢和两段加氢裂化。
(一)一段加氢裂化
根据加氢裂化产物中的尾油是否循环回炼,采用三种操作方式。一段一次通过和一段串联全循环操作,也可采用部分循环操作。
1、一段一次通过流程
一段一次通过流程的加氢裂化装置主要是以直馏减压馏分油为原料生产喷气燃料、低凝柴为主,裂化尾油作高粘度指数、低凝点润滑油料。
高压一次通过加氢裂化工艺原则流程
2、一段串联循环流程
一段串联循环流程是将尾油全部返回裂解断裂解成产品。根据目的产品不同,可分为中馏分油型(喷气燃料-柴油)和轻油型(重石脑油)。
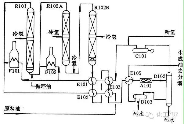
一段串联全循环加氢裂化反应系统流程图
R101-处理反应器;R102A、B-裂化反应器;F101、F102-循环氢加热炉;C101-循环氢压缩机;EI01、E103-反应物循环氢换热器;EI02、E104-反应物原料油换热器;E105-反应物分馏进料换热器;A101-高压空冷器;D102-高压分离器;D103-低压分离器
(二)二段加氢裂化
二段加氢裂化工艺原理流程
与一段工艺相比,二段工艺具有气体产率低、干气少、目的产品收率高、液体总收率高;产品质量好,特别是产品中芳烃含量非常低;氢耗较低;产品方案灵活大;原料适应性强,可加工更重质、更劣质原料等优点。但二段工艺流程复杂,装置投资和操作费用高。
一、原料的组成和性质
原料的组成和性质决定要除去杂质组分和改质组分的含量及结构。
对于不同原料只有采取选择相应的催化剂、工艺流程和操作条件等措施,以达到预期的加氢目的。
二、催化剂性能
催化加氢催化剂的性能取决于其组成和结构,根据加氢反应侧重点不同,加氢催化剂还可分为加氢饱和(烯烃、炔烃和芳烃中不饱和键加氢)、加氢脱硫、加氢脱氮、加氢脱金属及加氢裂化催化剂。
1、加氢处理催化剂
加氢处理催化剂中常用的加氢活性组分有铂、钯、镍等金属和钨、钼、镍、钴的混合硫化物,它们对各类反应的活性顺序为:
加氢饱和 Pt,Pb﹥Ni﹥W-Ni﹥Mo-Ni﹥Mo-Co﹥W-Co
加氢脱硫 Mo-Co﹥Mo-Ni﹥W-Ni﹥W-Co
加氢脱氮 W-Ni﹥Mo-Ni﹥Mo-Co﹥W-Co
加氢活性主要取决于金属的种类、含量、化合物状态及在载体表面的分散度等。
活性氧化铝是加氢处理催化剂常用的载体。
2、加氢裂化催化剂
在加氢裂化催化剂中加氢组分的作用是使原料油中的芳烃,尤其是多环芳烃加氢饱和;使烯烃,主要是反应生成的烯烃迅速加氢饱和,防止不饱和烃分子吸附在催化剂表面上,生成焦状缩合物而降低催化活性。
因此,加氢裂化催化剂可以维持长期运转,不像催化裂化催化剂那样需要经常烧焦再生。
常用的金属组分按其加氢活性强弱次序为:
Pt,Pd﹥W-Ni﹥Mo-Ni﹥Mo-Co﹥W-Co
3、催化剂的预硫化
加氢催化剂的预硫化,有气相预硫化与液相预硫化两种方法:气相预硫化(亦称干法预硫化),即在循环氢气存在下,注入硫化剂进行硫化;液相预硫化(亦称湿法预硫化),即在循环氢气存在下,以低氮煤油或轻柴油为硫化油,携带硫化剂注入反应系统进行硫化。
影响预硫化效果的主要因素为预硫化温度和硫化氢浓度。
预硫化过程一般分为催化剂干燥、硫化剂吸附和硫化三个主要步骤。
4、催化剂再生
国内加氢装置一般采用催化剂器内再生方式,有蒸汽-空气烧焦法和氮气-空气烧焦法两种。
再生过程包括以下两个阶段:
①再生前的预处理
在反应器烧焦之前,需先进行催化剂脱油与加热炉清焦。
②烧焦再生
通过逐步提高烧焦温度和降低氧浓度,并控制烧焦过程分三个阶段完成。
三、工艺操作条件
影响加氢过程主要工艺条件有反应温度、压力、空速及氢油比。
1、反应温度
对于加氢处理反应而言,由于主要反应为放热反应,因此提高温度,反应平衡常数减小,这对受平衡制约的反应过程尤为不利,如脱氮反应和芳烃加氢饱和反应。加氢处理的其它反应平衡常数都比较大,因此反应主要受反应速度制约,提高温度有利于加快反应速度。
温度对加氢裂化过程的影响,主要体现为对裂化转化率的影响。在其它反应参数不变的情况下,提高温度可加快反应速率,也就意味着转化率的提高,这样随着转化率的增加导致低分子产品的增加而引起反应产品分布发生很大变化,这也导致产品质量的变化。
在实际应用,应根据原料组成和性质及产品要求来选择适宜的反应温度。
2、反应压力
提高氢分压有利于加氢过程反应的进行,加快反应速度。但压力提高增加装置的设备投资费用和运行费用,同时对催化剂的机械强度要求也提高。目前工业上装置的操作压力 一般在7.0~20.0MPa之间。
3、反应空速
空速的大小反映了反应器的处理能力和反应时间。空速越大,装置的处理能力越大,但原料与催化剂的接触时间则越短,相应的反应时间也就越短。因此,空速的大小最终影响原料的转化率和反应的深度。
4、反应氢油比
氢油比的变化其实质是影响反应过程的氢分压。增加氢油比,有利于加氢反应进行;提高催化剂寿命;但过高的氢油比将增加装置的操作费用及设备投资。
工程师必备
- 项目客服
- 培训客服
- 平台客服
TOP




















