实例研究:新能源汽车电机驱动技术(转自旺材电机与电控)
更新于2021年2月22日 09:26传统汽车的驱动力由发动机提供,而今天说的新能源汽车,具体到产品层面,就是电机驱动的汽车,其上位概念是机动汽车。机动汽车是相对人力(蓄力)车辆而言的概念。目前已经是电动的机动车辆主要有无轨电车和有轨电车。发动机驱动力的传统汽车向电机驱动的汽车发展是一大趋势。目前发展趋势有五个基本特征:“电动化、轻量化、智能化、网联化、共享化”,即“五化”。或者说,汽车未来发展是一个“5维”空间。
一、汽车“5维”空间的基本内容
(a)电动化是“5维”空间的第一维,是最基础的。大力发展电动化技术,实现纯电动(EV)、插电混动(PHEV)、混动(HEV)、燃料电池(FCV)汽车的并行发展;
(b)提高动力电池比能是一个长期的任务,要求整车轻量化是必然的。主要工作有:加快新材料、新工艺的应用和优化设计,积极推进高性能铝合金、镁合金等材料的应用和碳纤维车身一体化的设计,是当下十分重要的工作;
(c)智能化和网联化,整车在端、管、云模块发力。打造支持综合业务、个性化定制的5G核心业务+开放式车联网平台系统,才能追赶上汽车发展潮流;
(d)共享化,整车企业围绕研发、生产、营销以及服务四方面展开数字共享技术的全面研发,以支持后续的出行服务,适宜汽车转型的要求。
二、电动化基本点是电机驱动技术的应用
汽车是载客(运货)的移动工具之一。电气化火车的驱动已经是电机驱动了。过去有一个流行的说法,“要想火车跑得快,全靠车头带”,而今天高速火车已经实现400公里/小时,却没有“火车头”一说了。为什么?现在高速火车在每一节车厢下面,都安装了驱动电机。即使速度比较低的地铁和轻轨,也是电机驱动了。无轨电车不是汽车,但是底盘结构与汽车最为接近的机动车,车轮是通用的,道路也是公用的,无轨电车也是电机驱动的。
载客(运货)移动工具要实现电机驱动,不仅是梦想,也是汽车驱动技术发展的基本趋势。
三、汽车驱动电机的基本类型
汽车驱动电机的基本类型是直流电机和交流电机。中学电学知识告诉大家,有电的地方,就有磁场,磁场力对金属是有作用力的。电机要连续旋转,必须要有360度磁场力。
直流电方向是不变的,逻辑上不存在直流电机,而是工程师在电机结构上,将其内部加装上了换向器,将外部直流电变成360度变化的电,于是有了直流电机一说;交流电的方向是变化的,基本意思是,如果电机能接交流电,交流电机结构内部就相对简单了。电机其旋转原理,见图(1)。
图1 电机旋转原理图
目前,汽车的驱动电机,基本上是交流电机。而交流电机也是可以细分的。目前主要有交流感应电机和交流永磁同步电机。
1.交流电机的工作优点
交流电机由美籍塞尔维亚裔科学家尼古拉·特斯拉发明,是用于实现机械能和交流电能相互转换的机械。交流电机与直流电机相比,由于没有换向器(见直流电机的内部结构),因此结构简单,制造方便,比较牢固,容易做成高转速、高电压、大电流、大容量的电机。交流电机功率的覆盖范围很大,从几瓦到几十万千瓦、甚至上百万千瓦。常用车载电机一般在几十到三百千瓦之间。
2.交流感应电机基本原理
感应电机(Induction Motor )定子与转子之间靠电磁感应的作用,以转子内感应电流,实现机与电能量转换。感应电机一般用作电动机,见图(2)
图2 感应电机结构图
理解:外部为电机提供的电源是交流电,电机定子线圈接通电源的交流电源,在转子内感应出电流,两个电流就有两个电场,有了交变磁场,进而实现了转子运转,完成了机与电能量的转换。
说明:当电机的负载没有变化时,电机是一般不配电机调速器,比如工厂配备的电动机,是没有配电机调速器的。这个场景下可以配的交流同步电机。而汽车的负载变化是随机的,一般要有电机调速器,这个场景下,应配的是异步电机。
(1)交流感应电机工作原理
交流感应电机的定子是固定部件,但是接上交流电后,定子线圈里,就会产生一个旋转(交变)的磁场,这个定子磁场旋转(交变)速度,叫输入速度,转子是旋转的,这个速度叫电机的转速,也叫输出速度。
(a)同步电机:是指输入速度与输出速度之间变化节拍是一致的。这样的交流电机是同步电机;
(b)异步电机:是指输入速度与输出速度之间变化节拍不是一致的。这样的交流电机是异步电机。
(2)步电机调速原理
电动汽车的负载,由于其加速度的随机变化的,一般采用异步交流电机,其调速原理:
公式告诉大家,调速的方法有:调频-f,调极对数-p,还有调转差率-s等。技术上,转差率可以通过定子调压,转子串电阻,串级调速等实现,其中变频是最常用的。目前常用的电供电局提供的50Hz的交流电。所谓变频就是将常用50Hz的电流,变成其他频率的交流电。
(a)变频原理
较为流行的变频方法,将频率可调的交流电源,采用可控硅调速系统,先将交流电变换为电压可调的直流电,然后再变换为频率可调的交流电。
(b)变频电路图(见图3.1、图3.2)
图3.1 单相电源变频电路图
图3.2 三相电源变频电路图
变频电路图有单相和三相变频两种。
(c)变频器控制方式
低压通用变频输出电压为380~650V,输出功率为0.75~400kW,工作频率为0~400Hz,它的主电路都采用交—直—交电路。其控制方式经历了以下四代。
第一代技术:正弦脉宽调制(SPWM)控制方式
正弦脉宽调制(SPWM)控制方式,已在工业的各个领域得到广泛应用。其特点:
(i)控制电路结构简单、成本较低,机械特性硬度也较好,能够满足一般传动的平滑调速要求;
(ii)低频时,由于输出电压较低,转矩受定子电阻压降的影响比较显著,使输出最大转矩减小;
(iii)动态转矩能力和静态调速性能都还不尽如人意,且系统性能不高、控制曲线会随负载的变化而变化,转矩响应慢、电机转矩利用率不高,低速时因定子电阻和逆变器死区效应的存在而性能下降,稳定性变差等。
第二代技术:电压空间矢量(SVPWM)控制方式
(i)一次生成三相调制波形,以内切多边形逼近圆的方式进行控制的;
(ii)引入频率补偿,能消除速度控制的误差;通过反馈估算磁链幅值,消除低速时定子电阻的影响;将输出电压、电流闭环,以提高动态的精度和稳定度;
(iii)控制电路环节较多,且没有引入转矩的调节,所以系统性能没有得到根本改善。
第三代技术:矢量控制(VC)方式
矢量控制变频调速的做法:
(i)异步电动机在三相坐标系下的定子电流Ia、Ib、Ic、通过三相-二相变换,等效成两相静止坐标系下的交流电流Ia1Ib1;
(ii)再通过按转子磁场定向旋转变换,等效成同步旋转坐标系下的直流电流Im1、It1(Im1相当于直流电动机的励磁电流;It1相当于与转矩成正比的电枢电流),然后模仿直流电动机的控制方法,求得直流电动机的控制量,经过相应的坐标反变换,实现对异步电动机的控制。
基本思路:将交流电动机等效为直流电动机,分别对速度,磁场两个分量进行独立控制。通过控制转子磁链,然后分解定子电流而获得转矩和磁场两个分量,经坐标变换,实现正交或解耦控制。
困难之处:在实际应用中,由于转子磁链难以准确观测,系统特性受电动机参数的影响较大,且在等效直流电动机控制过程中所用矢量旋转变换较复杂,使得实际的控制效果难以达到理想的结果。
第四代技术:直接转矩控制变频技术
该技术在很大程度上解决了上述矢量控制的不足,并以新颖的控制思想、简洁明了的系统结构、优良的动静态性能得到了迅速发展。目前,第四代技术在电动汽车的驱动电机应用不多。
3.永磁同步电机优点及控制原理
永磁的基本意思是,其转子是永磁体(见图转子上没有线圈);同步的意思是,转子的永磁体能保证是电机指输入速度与输出速度之间变化节拍是一致的。永磁同步电机内部结构,见图(4)。
1.永磁同步电机的优势
图4 永磁同步电机内部结构
(a)效率高、更加省电。永磁同步电机的磁场是由永磁体产生的,从而避免了通过励磁电流来产生磁场导致的励磁损耗(铜耗);
(b)在轻载时效率值,相比异步电机效率要高于异步电机20%以上,所以永磁同步电机在节能方面有优势;
(c)永磁电机功率参数,不受电机极数的影响,便于设计成多极电机(如可以100极以上),把传统需要通过减速箱来驱动负载的电机,直接做成用永磁同步电机驱动的直驱系统,从而省去了减速箱,提高了传动效率;
(d)永磁同步电机转子结构大为简化,不需要安装导条、端环或转子绕组;
(e)永磁同步电机体积小、功率密度大的优势,起动力矩大、噪音小、温升低。
随着永磁体及永磁同步电机控制技术的日益成熟可靠,永磁同步电机,已经基本上是汽车驱动电动的首选。
2.永磁同步电机的控制原理
永磁同步电机的控制使用矢量控制,电压调制方式一般采用SVPWM(空间矢量脉冲宽度调制)。
(a)电流控制基于转子位置;
图5 永磁同步电机转矩公式
(b)控制策略为闭环控制,反馈量为三相电流和电机转子位置。
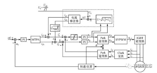
3.永磁同步电机的速度控制逻辑图
图6 磁同步电机的速度控制逻辑图
其核心技术是IGBT模快,见图(7),是开关管,其功能是将直流电变成交流电,这个过程叫逆变,而将交流变成直流,其过程叫整流,其模块的整流管构成。开关管发展到今天已经有几代了,IGBT(Insulated Gate Bipolar Transistor),绝缘栅双极型晶体管,是由BJT(双极型三极管)和MOS(绝缘栅型场效应管)组成的复合全控型电压驱动式功率半导体器件, 兼有MOSFET的高输入阻抗和GTR的低导通压降两方面的优点。
图7 IGBT模块
车规级IGBT目前由BYD公司和中车公司为代表在追赶世界前沿水平。基本上能满足中国新能源汽车发展需要。
四、汽车驱动电机的车载电源系统
无轨电车的电源由有线滑触网提供,电动汽车与无轨电车最大区别是,电动汽车的电源是车载的,与供电网是非接触式的。
传统汽车的车载电源能量是借发动机动力,由车载发电机发电的电,给车载电池里充电,再供其他电器使用,传统汽车电器分布见图(8)。
图8 传统汽车电器分布
目前传统汽车的车载电源电压是12V。电动汽车车载电源为驱动电机提供电压,是高压的,最低是48V,最高有600V。
1.电动汽车动力电池组
动力电池组是在物理上由单体电池先并联,再串联起来的;电动汽车动力电池是由动力电池组串联起来的。
(1)单体电池按正极分类
(a)目前电动客车的主流电池是磷酸铁锂电池和锰酸锂电池。其优点是安全性比较高。
(b)目前乘用车的主流电池是三元电池,其优点是比能量高。国产三元电池比能量已经实现了304wh/kg商业化装车。
图7.1 磷酸铁锂电池组
图7.2 三元电池组
2.单体电池按外形分类
单体电池按生产工艺分为圆型、方形、扁形(软包)三大类,见图(8),其中圆型电池标准化、自动化生产较高,其一致性较好,扁形(软包)电池比能量高一些。
图8 圆型、方形、扁形(软包)
3.电动汽车动力电池管理系统
动力电池系统,在物理上由上千个以上单体电池通过先并联,再并联起来的。由于生产工艺等原因,无法保证每一个单体电池在性能指标上保持绝对一致。站在电源的高度上,要监视单体电池一致性的变化,对衰减太快的单体电池要进行及时处理,来保障动力电池系统对外供电质量。
动力电池管理系统是采用计算机为中心的,对动力电池系统监控、监管的动态平衡控制系统。电池管理系统的基本功能可以分为检测、管理、保护这三大块。其外形见图8。
图8 电池管理系统产品外形
具体来看,主要由充电模块、数据采集模块(包括电压,电流,温度数据采集)、均衡模块、电量计算模块、数据显示模块和存储通信模块组成。系统框图如下:
图9 电池管理系统主要模块
五、汽车驱动电机布置形式
传统汽车发动机的布置基本有前置、中置、后置等三种,其中乘用车基本是发动机前置,平头卡车是发动机前置,大型客车是发动机后置的,市场上中置发动机的汽车比较少。
电动汽车是电动机替代了发动机,电动机布置更具灵活性。目前发动机有布置在底盘(架)上、有布置在车桥上、还有轮边上和轮毂上。
1)中央电动机布置在底盘(架)上
(字母代表:M:电机,C:离合器,GB:变速箱,FG:减速器)
图10.1 电机替代发动机
图10.2 没有离合器、变速箱
(a)图10.1 电机替代发动机,C:离合器,GB:变速箱,FG:减速器,依然保留;
(b)图10.2 电机替代发动机,离合器、C:离合器,GB:变速箱、变速箱取消了,FG:减速器,依然保留;
2)中央电动机布置在车桥上
图10.3 车桥轴上串电机
图10.4 车桥轴并电机
(c)图10.3 M:电机、FG:减速器串联在车桥轴上;
(d)图10.4M:电机、FG:减速器并联在车桥轴上;
图10.5 轮边电机方案
图10.6 轮毂电机方案
(e)图10.5 二组对称M:电机、FG:减速器串联在轮边上(轮边电机);
(f)图10.6二组M:电机对称M:电机安装在轮毂里(轮毂电机)。
(说明:特斯拉电动乘用车是前(后)桥配电机,后桥是主电机,前桥是辅助电机方案,在商业化上取得成功。)
图8 特斯拉汽车电机(前置、后置2个电机)
六、电动差速器
传统汽车前桥是转向桥,后桥是驱动桥。高速巡航时,后桥左右两个轮子运动半径是不同的,左右两个轮子要协调一致,技术上在后桥上安装了差速器。中央电动机布置原则上是保留了差速器的。电动汽车如果要采用轮边电机或者是轮毂电机方案,必须导入电动差速器。传统汽车差速器,见图9,是为了调整左右轮的转速差而装置的,其工作原理:
图9 汽车差速器结构图
(a)汽车行驶时,传动轴传过来的动力通过主动齿轮传递到环齿轮上,环齿轮带动行星齿轮轴一起旋转,同时带动侧齿轮转动,从而推动驱动轮前进;
(b)当车辆直线行驶时,左右两个轮受到的阻力一样,行星齿轮不自转,把动力传递到两个半轴上,这时左右车轮转速一样(相当于刚性连接);
(c)当车辆转弯时,左右车轮受到的阻力不一样,行星齿轮绕着半轴转动并同时自转,从而吸收阻力差,使车轮能够与不同的速度旋转,保证汽车顺利过弯。
电动差速器基本工作原理,见图(10)。
图10 电动差速器工作系统原理
通过控制电机转速(力矩大小),进而调整左右轮的转速差。一句话,用行星齿轮结构实现差速器的功能,通过对不同电机的速度匹配控制,是可以实现电子差速器的。
七、电机驱动辅助发动机驱动技术
电机驱动汽车比发动机驱动汽车还早10年的时间。电机驱动汽车与发动机驱动汽车一直在PK,几起几落,发动机驱动汽车笑到了最后。电机驱动汽车起不来的主要原因是,动力电池比能量指标起不来,导致电机驱动汽车续航里程太短。发动机驱动汽车,今天因环保指标更为严苛,受到质疑。同时随着镍氢电池和磷酸铁锂电池的发明,电机驱动汽车迎来新的发展曙光。
但是,发动机驱动汽车比电机驱动汽车在综合指标上已经领摇摇领先。电机驱动汽车要替代发动机驱动汽车,也有一段漫长的路要走,于是工程师提出电机驱动辅助发动机驱动技术。该技术就是目前业界提出的混动技术。按电机驱动辅助程度,有弱(10%)、中(30%)、强(50%)三种模式。
1)混合驱动的基本特点
混合驱动汽车一般是指内燃机车驱动,再加上电机驱动的汽车。传统汽车的发电机发电供辅助总成用的,不给驱动电机供电。混合驱动汽车的驱动电机用的电机,一般来源车载动力电池。车载动力电池的电能来源基本途径,一是用供电公司的电进行充电,二是车载发电机发的电。目前车载发电机发电模式有两种,一是发动机驱动发电机发电,二是电化学发电(比如氢燃料电池)。
混合驱动的难点是如何“混”?于是出现了串联、并联、混联、插电式、电电混合的一大堆的名词。
(1)串联式动力
串联式动力由发动机、发电机和电动机三部分动力总成组成,它们之间用串联方式组成SHEV动力单元系统,发动机驱动发电机发电,电能通过控制器输送到电池或电动机,由电动机通过变速机构驱动汽车。串联式动力原理见图(11)。
图11 串联式动力原理
从图11可以看出,串联式是电机单一驱动车轮,车载充电机给动力电池组充电,发动机基本功是驱动发动机。其设计思路:
(a)小负荷时由电池驱动电动机驱动车轮,比如当电动车处于低速、滑行、怠速的工况时,则由电池组驱动电动机;
(b)大负荷时由发动机带动发电机发电驱动电动机。比如当车辆处于启动、加速、爬坡工况时,发动机、电动机组和电池组共同向电动机提供电能;
(c)当电池组缺电时则由(发动机-发电机组)向电池组充电。
串联式结构适用于城市内频繁起步和低速运行工况,可以将发动机调整在最佳工况点附近稳定运转,通过调整电池和电动机的输出来达到调整车速的目的。使发动机避免了怠速和低速运转的工况,从而提高了发动机的效率,减少了废气排放。但是它的缺点是能量几经转换,机械效率较低。
(2)并联式动力
并联式装置的发动机和电动机共同驱动汽车,发动机与电动机分属两套系统,可以分别独立地向汽车传动系提供扭矩,在不同的路面上既可以共同驱动又可以单独驱动。两个动力系统同时工作时,以机械方式实现动力耦合,动力的流向为并联,所以称为并联式混合动力系统。 串联式动力原理,见图12。
图12 串联式动力原理
从图12可以看出,电机既可作为电动机使用,也可作为发电机使用。其设计思路:
(a)当汽车加速爬坡时,电动机和发动机能够同时向传动机构提供动力;
(b)一旦汽车车速达到巡航速度,汽车将仅仅依靠发动机维持该速度;
(c)电动机既可以作电动机又可以作发电机使用,又称为电动-发电机组。
由于没有单独的发电机,发动机可以直接通过传动机构驱动车轮,这种装置更接近传统的汽车驱动系统,机械效率损耗与普通汽车差不多,得到比较广泛的应用。
技术难点:在电机动力与发动机动力的耦合装置上的设计和控制。
(3)混联式动力
动力系统包括发动机、发电机和电动机,根据助力装置不同,它又分为发动机为主和电机为主两种。
(a)以发动机为主的形式中,发动机作为主动力源,电机为辅助动力源;
(b)以电机为主的形式中,发动机作为辅助动力源,电机为主动力源。
图13 混联式动力原理
从图13可以看出,混联式混合动力驱动系统可以在串联混合动力模式下工作,也可以在并联混合动力模式下工作,即两种模式的综合。这就要求有一个智能化控制系统。其设计思路:
(a)发动机发出的功率一部分通过功率分流装置(功率分配器),经机械传动系统传至驱动轮,另一部分则驱动发电机发电;
(b)发出的电能输送给电动机或蓄电池,电动机的力矩同样也可通过传动系统传送给驱动轮;
(c)混联式驱动系统的一般控制策略是:在汽车低速行驶时,驱动系统主要以串联式工作;当汽车高速稳定行驶时,则以并联式为主。
该结构的优点是控制方便,缺点是结构比较复杂。丰田的Prius属于以电机为主的形式。
图14 丰田Prius混联动力乘用车外形
八、总结
汽车电驱动技术比发动机驱动技术还要早10年以上。用电机驱动汽车替代发动机驱动汽车,一直是汽车人的梦想,但是动力电池比能量与汽(柴)油相比,相差实在是太远了。近年来,动力电池比能量技术取得了快速的进步,纯电驱动乘用车以特斯拉为代表,实现了批量化生产,在中国政府倡导下,2018年生产的120万辆电动汽车中,已经超过100万辆的纯电动汽车。
电机驱动替代发动机驱动技术,趋势明显。认真研究电机驱动技术和开发电动汽车是时代的要求。经过我们这一代人努力,实现汽车电驱动技术全覆盖。
工程师必备
- 项目客服
- 培训客服
- 平台客服
TOP




















