12个优秀化工废水处理项目解析
2021年5月10日 16:39神华蒙西焦化一厂生化水处理2×50 m3/h新建工程
申报单位:北京桑德环境工程有限公司
神华蒙西焦化一厂生化水处理2×50 m3/h新建工程于2015年建成并投运,处理规模100 m3/h。生化系统主体工艺为我司针对焦化废水处理的专利技术SDN工艺,深度处理工艺采用臭氧催化氧化技术+改进型曝气生物滤池技术(MBAF),最终出水水质达到《炼焦化学工业污染物排放标准》GB16171-2012直接排放标准,COD、氨氮等指标优于该标准。污水站目前已正常运行1年多,出水稳定达标,并已于2016年通过环保部门验收。
本工程污水处理系统主要由一级处理段(预处理)、二级生化处理(SDN工艺)、三级深度处理段(臭氧催化氧化+MBAF)组成,工艺流程图如下图所示。
上海化学工业区水处理综合服务项目
申报单位:苏伊士
上海化学工业区是亚洲最大的石化平台之一,于1996 年建成,占地29.4 平方公里。有别于一般工业区,上海化工区的排水系统根据性质和来源的不同分为四大类,分别是雨水、生活污水、工业废水和无机废水,其中雨水和无机废水因污染较轻、水质较好可以直接排放,而公司运营的污水厂主要处理生活污水和工业废水,而其中工业废水占比更是高达95%,污染负荷极重,且生物可降解性差。自中法水务于2002 年与上海化学工业区发展有限公司、上海化学工业区投资实业有限公司共同组建上海化学工业区中法水务发展有限公司以来,凭借公司过硬的技术实力和严谨的管理,确保了污水厂自2005 年投运以来出水100%达标,有效的保护了杭州湾的水体环境。
工业水系统部分,工艺流程图如下所示:
项目优势:
上海化工区的生产型客户从上游乙烯到下游精细化工, 属于上下游产业链的关系。在客户项目选址和可行研究阶段,苏伊士便配合客户对其拟建项目中上下水的需求进行相关的评估,并对其污染污水进行取样分析和污水可处理研究;在客户取得环评后进入项目建设阶段,公司对客户在建设阶段的用水和排水以临时用水和临时污水处理的服务合同进行约定;在客户项目建设完工前完成双方长期服务合同的签订。这种根据工业客户不同发展阶段,为其量身定制合适的污水处理方案的服务模式,既有助于选择最优的工艺方案,也有效的减少了不必要的建设浪费。
中石化扬子石化污水升级改造一、二期工程
申报单位:赛莱默(中国)有限公司
扬子石化污水处理厂地处南京市大厂区内, 污水厂污水处理达标后外排长江,处理污水来自于扬子石化及扬子-巴斯夫的生产生活废水。一期项目于2000 m3/h ,2011年建成投用;二期项目1400 m3/h,2015年建成。目前两期项目的出水COD均稳定在50 mg/L,完全实现了达标排放。
扬子石化一期是石化行业第一个采用臭氧+BAF(爆气生物滤池)工艺的项目,成功解决了石化行业污水深度处理难题,为石化“碧水蓝天”项目的深度处理工艺奠定了基调,扬子二期同样采用了此工艺。臭氧+BAF的工艺最大的特点是不会产生二次污染,处理效果显著,并且在色度处理方面有着其他工艺无法比拟的优势。同时此工艺处理成本低,运行维护简单,设备稳定性强。
山西潞安高硫煤清洁利用油化电热一体化示范项目水处理
申报单位:胜科(中国)投资有限公司
项目共分为四个站区,分别为含污水处理系统、回用水处理系统、膜浓缩系统及蒸发结晶系统。目的是处理气化装置、合成水处理、生活污水、初期雨水及其他工艺装置排放的生产污水。为实现零排放,将污水、化水站排污水及循环排污水等进行中水回用处理。中水回用产生的浓盐水(高含盐)进一步浓缩蒸发结晶处理。
工艺流程图
全厂水系统采用一体化的设计理念,实现了各装置之间的无缝对接,使全厂水系统的设计达到最优化,吨油品水耗达到行业先进水平。即胜科在项目上的所有水厂因污水处理后的全部回用而形成了闭式循环系统,达到了液体零排放。尽可能的降低了该煤化工项目的水耗。
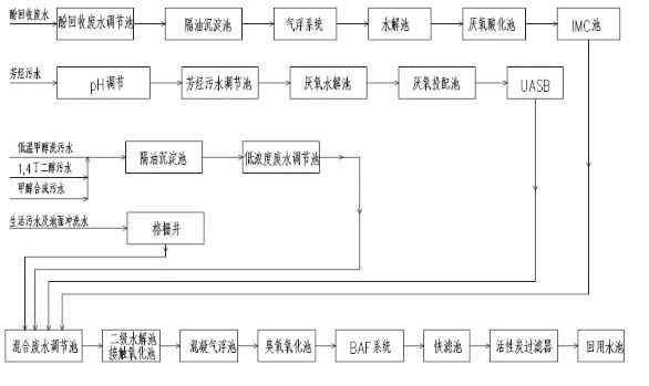
新疆新业能源化工有限责任公司1,4丁二醇精细化工甲醇项目污水处理工程
申报单位:北京建工金源环保发展股份有限公司
污水处理装置的处理规模按600m3/h设计,合1.5万吨/天。污水站出水水质达到《污水再生利用工程设计规范》GB50335-2002中规定的再生水用作循环水补充用水及城镇杂用水的水质标准。
项目优点:
处理效果好:新业项目污水处理系统对污染物去除效果好,是全国第一套达标运行的鲁奇炉污水处理系统。该系统对COD、氨氮、总酚、石油类、色度、SS等关键指标的去除效率高,出水水质好。
系统抗冲击能力强:首先,污水生化处理系统两级生化池串联,大大提高了系统的抗冲击负荷能力。其次,由于生化系统设计停留时间较长,使难降解物质得以充分反应,同时生化池池容较大,内循环及布水效果好,使得污染物在池中得以充分混匀,增加了系统抗冲击能力。再其次,由于生化系统控制在较高MLSS,可达4000~5000mg/L,也提高了系统的抗冲击能力。
运行费用低:目前在污水系统出水稳定达标的情况下,运行费用可控制在5元/吨污水以下。当将来新业项目自备电厂投运时,由于用电成本大幅下降,可以预期污水处理运行成本还有大幅下降的空间。
自动化程度高:污水系统用电设备数量大,但通过DCS中控系统与PLC子站通讯,实现了较高的自动化控制水平,大大降低了劳动强度,且保证了系统的稳定可靠运行。
处理流程较长:由于前期设计时考虑比较充分,污水处理系统流程较长,在实际运行过程中发现,部分单体可根据需要停止运行,也不会影响污水系统的正常运行。
和县华骐化工污水处理厂
申报单位:安徽华骐环保科技股份有限公司
和县华骐化工污水处理厂是和县与马鞍山市的重点建设工程,建设规模5000吨/日,占地23亩,项目投资5048万,该项目由安徽华骐环保科技股份有限公司融资、设计、建设和运营。
本项目地处安徽省精细化工园区内,园区企业众多,产业结构复杂,各企业排放的废水水质各异,大多具有酸度大、色度深、高氨氮、高盐度、有毒物质含量高、水质水量变化大、可生化性差等特点,属典型的有机有毒有害难降解的工业废水,统一混合后直接处理较困难。为保证污水处理厂正常运行,各类企业废水(主要是工业废水)在排入园区污水处理厂之前,须各自进行预处理,且预处理排放标准必须达到园区污水处理厂统一纳管标准(一般参考《污水综合排放标准》(GB8978-1996)中三级标准)。
由于水量波动大及水质的难降解性,因而在工艺的选取上,考虑了较长停留时间的调节池,采用了传统活性污泥法工艺(A2O)和新工艺(臭氧高级氧化+BAF)相结合的技术路线,对来水进行了较为彻底的降解,使园区企业产生的废水能够稳定达标排放。其中,处理出水的主要污染物指标COD≤50mg/L、氨氮≤5mg/L(大多数情况下能稳定在1mg/L以下)、总氮≤15mg/L、总磷≤0.5mg/L 。
杭锦旗亿嘉环境治理有限公司30m3/h废水零排放工程
申报单位:内蒙古久科康瑞环保科技有限公司
2015年8月20日,内蒙古久科康瑞环保科技有限公司与亿嘉环境治理有限公司签订总承包合同,承建杭锦旗亿嘉环境治理有限公司30m3/h废水零排放工程,该项目位于鄂尔多斯市杭锦旗独贵塔拉工业园区,设计规模为720 m3/d,投资规模为5000万。进水组成:年产260万吨羰基复合肥、120万吨乙二醇、20万吨甲醇项目的生活污水、生产污水、生产废水等经过分质收集与处理后,进入回用水系统进行深度处理,回用水系统产生的浓盐水作为工程项目的进水进行分盐零排放处理。
项目工艺流程如下:
调节罐----高密池----砂滤---除碳器----离子交换----DTRO----MVR
项目优势:
经过分盐,产出高纯度工业硫酸钠和工业氯化钠;产水水质良好、持续稳定,达到《城市污水再生利用工业用水水质》(GB/T 19923-2005)规定的“敞开式循环冷却水系统补充水”标准,不仅实现了该项目化工废水的“零排放”与结晶盐的循环再利用,也可以将此工艺技术应用到其他化工废水的零排放与结晶盐的循环再利用项目,打造为典型的示范工程案例。
宁夏紫光天化蛋氨酸二期中水和循环水补充水项目
申报单位:三达膜环境技术股份有限公司
该项目设计处理量为5000m3/d,投入使用后,每年可节省新鲜水消耗和减少废水排放160万m3。项目为零排放项目,为了提高后端MVR的蒸发效率及节约成本,业主要求对前端膜部分的回收率需达到90%,在复杂的进水水质条件下,经过工程人员的实地考察及对三类废水各项水质的化验,制定了主要由二期中水处理装置、循环水补充水处理装置组成的处理工序。
MBR池
本项目从预处理阶段,运用了臭氧氧化单元,提高来水生化性;改良超滤系统,添加内循环,使其在进水COD过高的情况下,能够稳定运行;反渗透系统,采用进水正反向流自动切换设计,进水的方向变换,减小膜系统的结垢倾向;成本控制方面,使用电子阻垢仪,减少了30%~50%的阻垢剂的投加量。
安阳化学工业集团有限责任公司终端污水处理站总承包项目
申报单位:嘉诚环保工程有限公司
本项目为安阳化学工业集团有限责任公司终端污水处理站总承包工程。终端污水处理站建设规模为处理污水15000m3/d,由两套并列的生物处理系统组成,每套生物处理系统中污水依次经过反硝化池、厌氧氨氧化池、亚硝化池、硝化池进行处理,经处理后排水符合《省辖海河流域水污染物排放标准》(DB41/777-2013),并达到以下指标:出水氨氮4月~10月≤8 mg/L、1月~3月和11月~12月≤10 mg/L,COD≤50mg/L,SS≤50mg/L。
本项目水处理站建设规模为处理污水15000m3/d,主要由预处理系统、生物处理系统、污泥处理系统、加药和消毒系统组成,生物处理采用先进的硝化-反硝化和亚硝化-氨氧化组合工艺,具有节省碳源碱度、耗氧量少、反应时间短,污泥生成量少等优点。
上海金山卫污水厂改扩建工程
申报单位:天津膜天膜科技股份有限公司
金山卫污水处理有限公司原有一期工程设计规模为2.5万m3/d,原有处理工艺为:初沉池+调节池+兼氧酸化+兼氧沉淀+氧化沟+二沉池,污泥经过浓缩后脱水外运或焚烧。
主要工艺路线如下图:
项目优点:
对厂外生活污水及工业污水进行分离并在场内对工业废水进行单独预处理,增加工业废水水解酸化的停留时间,提高了工业污水的可生化性,减轻了后续生化处理的负担。
采用膜分离技术,可以将活性污泥全部节流在曝气池内实现生物富集,实现生物的共代谢作用,从而大大提高对难降解有机物的去除率。
由于膜分离作用,能有效控制泥龄,延长水力停留时间,使世代周期较长的硝化细菌得到有效的繁殖,从而大大提高污水中氨氮的去除率,有效解决目前低温季节氨氮去除率不足的问题;MBR膜孔径为微米级,能有效的进行固液分离,出水水质良好且稳定;由于膜的高效截留作用,膜池内微生物浓度较高,容积负荷高,占地面积小;MBR膜池剩余污泥产量低,极大降低了污泥处理费用。
进水中含有化工废水,化工废水的污水水质、水量变化较大,有较大的冲击负荷。由于膜生物反应器中活性污泥浓度较高,为传统的3~5倍,微生物种群丰富,生物链完备,因此抗冲击负荷较强,加强了污水处理厂生化系统的安全稳定运行。
臭氧氧化技术工艺简单,操作方便,可以根据进水水质灵活改变臭氧投加量,达到去除色的、降解难生化有机物、去除异味的目的。
曝气生物滤池能适应贫营养性污水的处理,进一度去除污水中的污染物,与臭氧工艺结合在污水深的处理中有良好的业绩,两者功能有效耦合,使出水稳定达标。
常熟新材料产业园水处理生态湿地
申报单位:苏州德华生态环境科技股份有限公司
常熟新材料产业园重点发展新材料、氟化工、精细化工、生物医药等产业,园内有化工企业30余家。化工企业的废水达到接管标准后排入园区污水厂进行处理,处理后的尾水达到太湖地区城镇污水处理厂主要污染物排放标准(化学需氧量60mg/l,氨氮5mg/l,总磷0.5mg/l)。
该项目突破性地采用了德国尖端且跨学科的生态湿地工艺。工程包括生态湿地处理中心、高盐废水监控调节池、尾水收集管道工程和太阳能电站。经生态湿地再处理达到工业用水标准回流至园区工业水厂,实现了工业废水“零排放”和水资源的循环利用。项目列入了“十二五”国家重大水专项太湖流域水环境管理技术集成综合示范项目中。
本项目的工艺路线为:“调节池-垂直流滤床-生态塘-表面流滤床-饱和流滤床”。
项目平面图
项目优点:
该项目的建设填补了国内污水处理厂尾水到地表水之间的生态水处理技术空白,解决国际难题,作为江苏省首个利用生态湿地处理中心实现化工园区污水资源化与循环利用工程,为实现化工园区工业污水的再生处理和循环利用开辟了新路。项目具有如下特点:
难降解物质的去除:持久性和难降解的化学物质存在于化工区污水厂的尾水中,因为所有容易降解的化学物质已经被污水厂去除。项目经过两年多的运营,已经展示出能够高效处理化工区企业排放的高盐废水中的持久性和难降解化学物质。
生态技术:将德国先进的湿地技术本地化,处理过程不添加任何化学药剂,可将相当于地表水劣V类的尾水净化达到地表IV类水,并无二次污染。
循环利用:工业污水厂工业净化水经湿地中心净化后进行回用,实现水资源的循环利用,为生态工业园建设提供最佳解决方案;
科学研究:配套建设监测中心,为湿地中心的稳定运营提供保障,为科研积累生态数据,构建数据库和交流平台;
低能耗:无动力的布水系统,太阳能电站建设,能够大大降低产业园项目的运营费用。
化工行业难降解废水系列项目
申报单位:湖南湘牛环保实业有限公司
四川省聚润新能源科技有限公司所提供的双氧水废水水质及排放工况资料说明双氧水生产废水水量小,冲击水量较大;双氧水废水特性为高浓度CODCr、酸性强、石油类浓度高、少量过氧化氢等污染物质,具有水量较小、水量水质变化大、CODCr高、强氧化杀菌性的特点。结合业主的要求和我公司同类工程处理工艺及处理效果,在本工程工艺设计中,对该生产废水采用“缓冲池+隔油+综合调节+催化氧化+除磷反应池+高效气浮+A/O-MBR+臭氧催化氧化”的联合处理工艺,能达到理想的处理效果,实现持续稳定达标排放。经济、简便、实用。
工艺路线:缓冲池+隔油池+综合调节池+催化氧化池+除磷反应池+高效气浮池+A/O-MBR+臭氧催化氧化。
◆权色仕途:走近女领导
◆从乡镇到省委的官场笔记,读懂受益无穷!
▼点击“阅读原文”进入“小说频道"
工程师必备
- 项目客服
- 培训客服
- 平台客服
TOP




















