185例电气设备控制电路图集,速速收藏(文末附赠完整图片)
2021年6月7日 13:20浏览:2371
关注本号,分享更多电气知识技能
其中包含了全压启动的电动机常用控制电路124例
无声装置的电动机控制电路12例
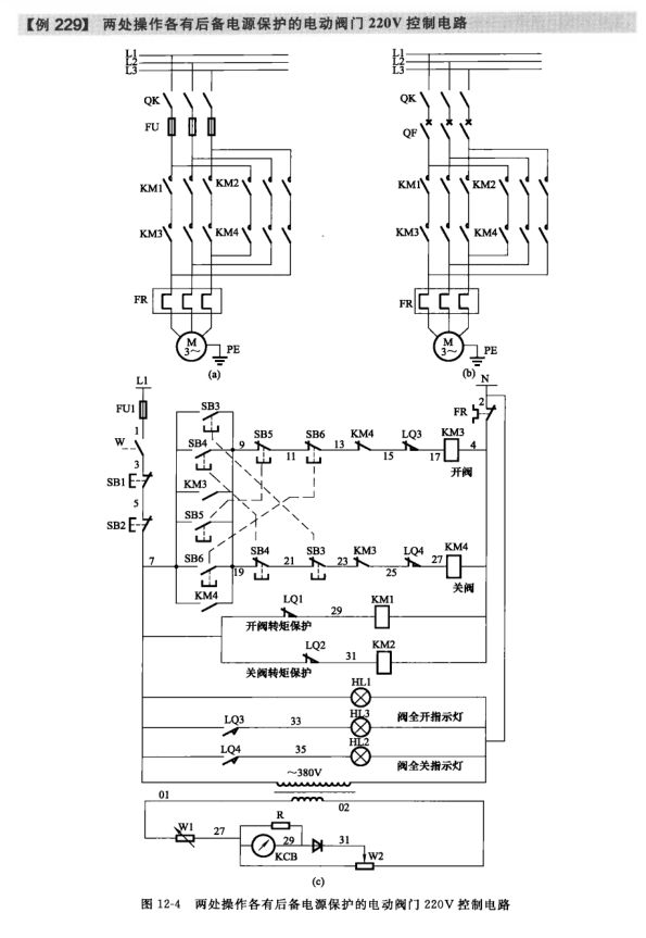
电动机控制电路21例
液位控制器启停的供排水泵电动机控制电路7例
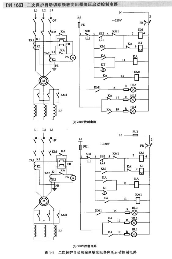
采用频敏变阻器启动的电动机控制电路5例
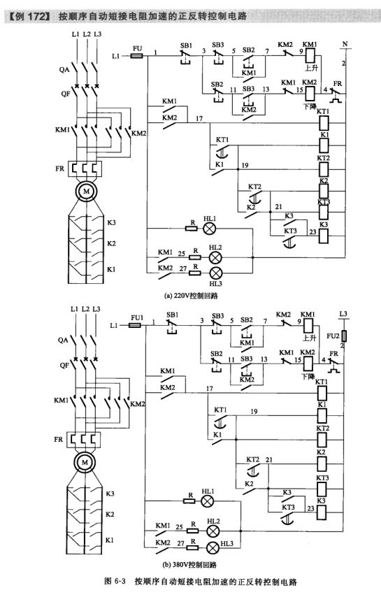
绕线型电动机转子串联电阻启动控制电路8例
小型混凝土搅拌机控制电路9例等301例电路图
此外还有常用的电气文字符号、图形符号大全附录哦!
《完整版187张电路图例》请添加客服:jcpeixun88
回复“0603”下载
技术邻APP
工程师必备
工程师必备
- 项目客服
- 培训客服
- 平台客服
TOP




















