焦化VOCs治理技术参考
2021年11月17日 13:57
下面分享焦化VOCs治理的一则思路,仅供参考。
粗苯工段、鼓冷工段( 机械刮渣槽及排渣口除外) 属于密封性好的储槽。鼓冷工段、粗苯工段在生产过程中挥发性气体成分复杂,鼓冷工段有焦油气、氨气、氰化氢、硫化氢、非甲烷总烃、苯并( a) 芘以及萘等挥发性复杂成分,粗苯工段主要挥发苯气和非甲烷总烃。因此治理起来难度就比较大。采用传统的吸收吸附处理工艺很容易因为操作不当等原因造成排放超标。采用“氮气密封收集- 负压调节—废气合并后油洗—引风机—回煤气负压管道”工艺路线可有效解决上述问题,具体工艺流程图如下图。
废气引入煤气负压系统最大的问题是安全性,需严格限制废气中的氧含量,确保废气中的氧含量不高于2%。在废气总管上增加在线氧分析仪和紧急切断阀,并采用DCS 自动控制连锁,当废气中氧含量高于2% 时,立即关闭紧急切断阀,同时采用源头分组氮封单元( 对于每个容积达到或超过100 m3 的槽罐或几个水封以及槽罐加起来容积达到100 m3 时,使用1 个废气调节阀+ 1 个氮气调节阀+ 1 个压力在线监测点+ 呼吸阀+阻火器的组合控制方式) 和负压控制两项措施从源头上控制氧气的进入。
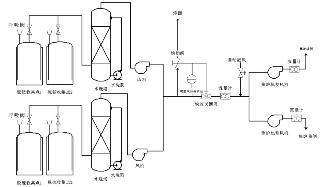
密封性不好的储槽主要包括硫铵、脱硫、鼓冷工段机械刮渣槽及排渣口等。采用“分工段水洗- 多路废气汇合后进焦炉燃烧”工艺路线,工艺流程见下图。
密封性不好的收集点采用水简单洗涤经风机汇总后送到焦炉废气盘,作为空气的配风送至焦炉进行燃烧。在废气总管上增加可燃气体检测仪,实时检测废气中可燃气体含量,当可燃气体超标时,及时切断废气进口,废气通过烟囱临时排放。由两台小风机将VOCs 送入焦炉的机焦两侧,总流量计后安装一个自动配风阀,2台风机及自动配风阀均由DCS 系统自动控制,保证机焦两侧流量均衡,同时保证机焦两侧流量之和略大于总流量,当废气量不稳定时,系统供焦炉减少的废气量由空气补足,维持焦炉进气量稳定,不影响焦炉加热系统。
焦化VOC零排放治理技术
一、公司简介:河北格源环保科技有限公司,坐落于河北省会石家庄高新区,是一家集环保科研、设计、生产、维护、销售和系统运营为一体的综合型高新技术企业。专业从事焦化行业化产VOCs、甲醇VOCs、焦化废水提标升级治理设备的设计、制造、施工及核心设备的研发、制造和销售等综合性 服务。
二、负压回收工艺:密闭槽罐的VOC废气经收集后,通过安全措施和自动化控制,在保证安全的前提下进入煤气负压管道,不仅做到了废气回收利用而且达到零排放,达到标本兼治,即为企业创造了效益又满足了安全和环保要求。(附个别业绩现场)
三、预处理后进焦炉地下室焚烧工艺
废气经收集预处理,在保证安全前提下送进焦炉地下室或者锅炉焚烧,满足安全和环保要求!(个别案例现场)
四、焦化废气治理主要业绩表
序号 |
项目名称 |
所属单位 |
项目地点 |
投运时间 |
工艺路线 |
1 |
一系冷鼓区异味治理 |
中煤旭阳焦化 |
邢台 |
2016.3 |
水洗--油洗--水洗 |
2 |
二系冷鼓区 异味治理 |
中煤旭阳焦化 |
邢台 |
2016.3 |
水洗--油洗--水洗 |
5 |
苯罐区异味 治理 |
河北民海化工 |
石家庄 |
2015.11 |
氮封收集+火炬燃烧 |
6 |
化产一分厂冷鼓工段+油库区 VOCs治理 |
梗阳焦化 |
太原 |
2017.10 |
冷却-油洗-酸洗-碱洗-水洗-深度处理 |
7 |
化产一分厂脱硫+硫铵工 段 VOC治理 |
梗阳焦化 |
太原 |
2017.10 |
酸洗-碱洗-深度处理 |
8 |
化产二分厂冷鼓工段+油库区 VOCs 治理 |
梗阳焦化 |
太原 |
2017.10 |
冷却-油洗-酸洗-碱洗-水洗-深度处理 |
9 |
化产二分厂脱硫+硫铵工 段 VOC治理 |
梗阳焦化 |
太原 |
2017.10 |
酸洗-碱洗-深度处理 |
10 |
提盐工段 VOCs 治理 |
梗阳焦化 |
太原 |
2017.10 |
酸洗-碱洗-深度处理 |
11 |
烟气脱硫液 VOCs 治理 |
梗阳焦化 |
太原 |
2017.10 |
酸洗-碱洗-深度处理 |
12 |
化产冷鼓 VOCs 治理 |
亚鑫焦化 |
太原 |
2017.11 |
冷却-油洗-酸洗-碱洗-水洗-深度处理 |
13 |
化产脱硫 VOCs 治理 |
亚鑫焦化 |
太原 |
2017.11 |
酸洗-碱洗-深度处理 |
14 |
化产硫铵+熔硫排放工段 VOCs 治理 |
亚鑫焦化 |
太原 |
2017.11 |
酸洗-碱洗-深度处理 |
15 |
粗苯工段 VOCs 治理 |
亚鑫焦化 |
太原
|
2017.12 |
冷却-油洗-水洗-深度处理 |
16 |
油库区 VOCs 治理 |
亚鑫焦化 |
太原 |
2017.12 |
冷却-油洗-水洗-深度处理 |
17 |
提盐工段 VOCs 治理 |
亚鑫焦化 |
太原 |
2017.11 |
酸洗-碱洗-深度处理 |
18 |
脱硫工段 VOCs 治理 |
星原焦化 |
临汾 |
2017.5 |
酸洗-碱洗-UV 光解 |
19 |
油库区 VOCs 治理 |
星原焦化 |
临汾 |
2018.6 |
冷却-酸洗-碱洗-水洗-深度处理 |
20 |
焦化综合 VOCs 治理 |
红沟焦化 |
孝义 |
2018.8 |
各段预处理-油洗-酸洗-碱洗-水洗-吸附脱附 |
21 |
焦化综合 VOCs 治理 |
陕西海燕 |
韩城 |
2018.8 |
各段预处理-油洗-酸洗-碱洗-水洗-吸附脱附 |
22 |
化产 VOCs 升级优化零排放 |
宏源焦化 |
临汾 |
2018.7 |
采用煤气负压回收零排放 |
23 |
化产 VOCs 治理项目 |
山西晋禄达能源 |
太原 |
在建 |
各段预处理-油洗-酸洗-碱洗-水洗-吸附脱附 |
23 |
化产 VOCs 治理项目 |
山西恒丰实业 |
孝义 |
2018.11 |
各段预处理-油洗-酸洗-碱洗-水洗-吸附脱附 |
24 |
化产 VOCs治理项目 |
腾达焦化 |
临汾 |
2018.9 |
1. 冷鼓、粗苯采用煤气负压回收零排放; 2. 脱硫硫铵、蒸氨废水采取预处理—焦炉低氮燃烧 |
25 |
甲醇 VOCs零 排放治理 |
光大煤气 |
临汾 |
2018.11 |
各段预处理-集中处理-锅炉燃烧 |
26 |
化产 VOC 零 排放治理 |
光大煤气 |
临汾 |
2018.4 |
1. 冷鼓、粗苯采用煤气负压回收零排放; 2.预处理-集中处理-干熄焦锅炉 |
27 |
化产VOCs优化升级零排放项目 |
腾达焦化 |
临汾 |
2019.5 |
系统优化升级 |
28 |
化产 VOC 零 排放治理 |
东方资源 |
运城 |
2019.1 |
1.冷鼓、粗苯采用煤气负压回收零排放; 2. 脱硫硫铵、蒸氨废水采取预处理—集中处理 |
29 |
三系四系冷鼓零排放 |
中煤旭阳 |
邢台 |
2019.4 |
冷鼓采用煤气负压回收零排放; |
30 |
化产VOCs治理 |
鸿源煤化 |
淮北 |
2019.6 |
采取预处理—焦炉燃烧 |
31 |
化产 VOC 零 排放治理 |
河南中鸿煤化工 |
平顶山 |
2019.7 |
冷鼓、粗苯采用煤气负压回收零排放; |
32 |
焦油深加工VOC治理 |
河南博海化工 |
济源 |
2019.7 |
预处理-管式炉燃烧 |
33 |
300万吨/年焦化VOC治理 |
亚鑫新能源 |
山西清徐 |
2021.2 |
负压回收+焦炉燃烧 |
34 |
焦化VOCs焦炉燃烧 |
鸿源煤化 |
淮北 |
2020.8 |
焦炉燃烧 |
35 |
化产 VOC 零 排放治理 |
河北旭阳 |
定州 |
2021.8 |
冷鼓库区负压回收 |
工程师必备
- 项目客服
- 培训客服
- 平台客服
TOP




















