干货 | 电源反激变压器设计过程详解
2022年1月7日 11:22浏览:2642
根据功率、输入输出的情况,我们选择反激电源拓扑。
反激式变压器的优点有:
1、 电路简单,能高效提供多路直流输出,因此适合多组输出要求。
注:电流比例因数:纹波比例,在重载和低收入情况下的纹波电流和实际电流的比例。
Z为损耗分配因数,如果Z=1.0表示所有损耗都在副边,如果Z=0表示所有的损耗都在原边,在这里取Z=0.5表示原副边都存在损耗。
铁氧体材料具有电阻率高,高频损耗小的特点,且有多种材料和磁芯规格满足各要求,加之价格较其它材料低廉,是目前在开关电源中应用最为广泛的材料。同时也有饱和磁感应比较低,材质脆,不耐冲击,温度性能差的缺点。
采用的是用于开关电源变压器及传输高功率器件的MnZn功率铁氧体材料PC40,其初始磁导率为2300±25%,饱和磁通密度为510mT(25℃时)/390mT(100℃时),居里温度为215℃。
高频功率电子电路中离不开磁性材料。磁性材料主要用于电路中的 变压器、扼流圈(包括谐振电感器)中。
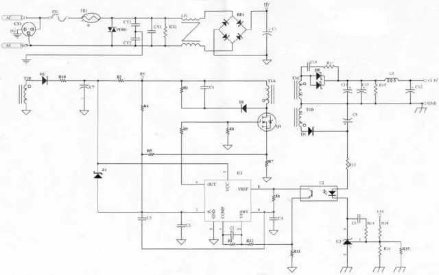
变压器是整个电源供应器的重要核心,所以变压器的计算及验证是很重要的。
在这一温度下,材料的磁特性会发生急剧变化。特别是该材料会 从强磁物质变成顺磁性物质,即磁导率迅速减小几个数量级。实 际上,它几乎转变为和空气磁芯等效。一些铁淦氧(ferrites)的居里 点可以低到130oC左右。因此一定要注意磁性材料的工作温度。
1、饱和——引起电感量减小
1、磁通量必须满足,避免饱和。
B(max)的算法有两种,
反激变压器工作在第一象限,最高磁密应留有余度,故选取BMAX=0.3T,反激变压器的系数K1=0.0085(K1是反激变压器在自然冷却的情况下,电流密度取420A/cm2时的经验值。)
|
|
|
|
|
|
|
|
|
|
|
|
|
|
|
|
|
|
|
|
|
|
|
|
|
|
|
|
|
|
EPC磁芯主要为平面变压器设计的,具有中柱长,漏感小的特点。EPC19磁芯的AP值约为0.11cm4,稍大于计算所需的AP=0.09 cm4。若再选用小一号的磁芯EFD15,其AP值约为0.047 cm4,小于计算所需的AP=0.09 cm4,不符合要求,故选用EPC19磁芯。
1、法拉第电磁感应定律
电路中感应电动势的大小,跟穿过这一电路的磁通变化率成正比,若感应电动势用
满足磁通量的同时我们还需要考虑电流和空间的问题。
技术邻APP
工程师必备
工程师必备
- 项目客服
- 培训客服
- 平台客服
TOP




















