负载敏感多路阀与负载敏感泵的匹配探讨(转自 静液压传动)
 更新于2021年2月22日 09:26
   更新于2021年2月22日 09:26工程机械对液压系统的可靠性、高效、节能要求越来越高,因此需要将一些传统节流系统升级为负载敏感系统。下面以力士乐A10VSO负载敏感泵和M4负载敏感多路阀匹配为例,抛砖引玉,探讨不同厂家负载敏感泵和多路阀的匹配问题。
一、力士乐A10VSO负载敏感泵简介
A10VSO 是一款经典的开式系统用轴向柱塞变量泵,控制方式包含DFR或DFR1控制(DFR和DFR1压力和流量控制,即负载敏感控制)。
该泵的参数如下:
排量:18-140ml 额定压力:280bar 最大压力:350bar
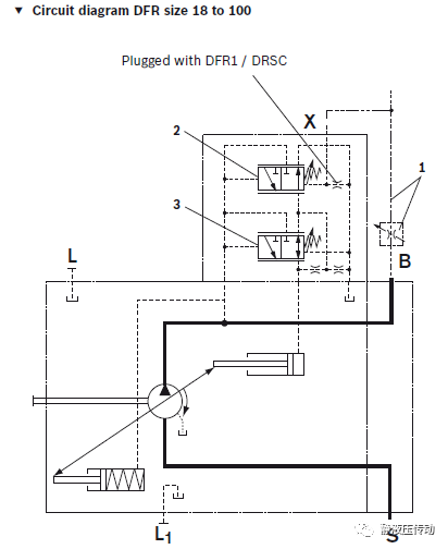
DFR或DFR1变量控制方式时,流量控制阀(图1中序号2)的设定压差14-22bar,一般选取20bar。
图1
二、力士乐M4-12多路阀简介
力士乐M4-12参数如下:
通径:12mm
泵侧:额定压力400bar 额定流量300l/min
每联A、B口侧:额定压力420bar 额定力量130l/min
M4负载敏感多路阀和负载敏感泵匹配时非常关键的是压力补偿器的弹 簧压力的设定值,我没有找到力士乐关于该弹簧压力设定值的资料。
图2 M4-12单联
三、泵DFR与DFR1变量方式在使用时的区别
1. 泵 DFR变量方式假定忽略泵流量阀泄漏,且与之匹配的M4阀尾联无Ls卸荷回路。从M4压力最高联Ls的反馈油压经过N个梭阀后,通过从多路阀LS口到泵X口的管路,最后进入泵流量阀阀芯弹簧腔。泵流量阀弹簧腔油压(该处LS反馈压力)和弹簧力一起和泵出口处的压力平衡,来控制泵排量。
  简化模型,M4阀内单联工作油口到单联Ls口的取压力节流阻尼、Ls管路和梭阀当作一个可变液阻R1(梭阀个数变化)。  M4阀Ls口到泵X口这段管路当作一个固定液阻R2。  图1中,泵的流量阀弹簧腔与回油管路之间的液阻R3(M4阀各联中位时Ls在阀上无泄荷回路)。M4阀上压力最高联工作压力通过R1、R2、R3三个液阻连接油箱。
泵 DFR变量控制方式下,M4阀单联压力补偿器弹簧力的设定值,应该是泵上流量阀弹簧力设定值减去液阻R1+R2上分压。
2. 泵DFR1假定忽略泵上流量阀泄漏,(与该泵匹配的M4阀尾联有Ls卸荷回路)。M4阀上压力最高联的压力油到泵上流量阀弹簧腔之间无流量,只是压力传递。
泵 DFR1变量控制方式下,M4阀单联压力补偿器弹簧力的设定值,应该是泵上流量阀弹簧力。但是这种控制,应考虑M4上梭阀的影响。
四、不同品牌的负载敏感泵和负载敏感多路阀匹配注意事项
最重要的是:
泵上流量阀的弹簧压力和阀上每联压力补偿器的弹簧压力的匹配。
其次是:
任何工况下,泵最大流量应满足负载敏感多路阀实际所需的最大流量,即不
能流量饱和。
典型工况几联同时工作时,各联的工作压力不能相差过大,接近最好(液压系统设计保证),特别是大流量时。
新样机采用不同品牌的负载敏感系统匹配好后,应全面测试工作时的泵口压力、阀上压力最高联的工作压力,阀上Ls口压力,泵上X口压力。这样检验匹配是否合理。
其他注意事项,参考力士乐推荐标准。
 
 工程师必备
-  项目客服
-  培训客服
-  平台客服
TOP
 
 



















