电工识图难?掌握这4种基本控制电路,看电路不再难
2021年6月4日 11:32关注本号,分享更多电气知识技能
电路中经常使用的四种控制电路,掌握其控制方法及原理,是电工必备知识,下面结合实际电路分享。
点动控制又称为寸动控制,顾名思义就是按动按钮开关,电动机得电启动运转;当松开按钮开关后,电动机失电停止运转。点动控制是电路中最基基础的控制电路,广泛应用在电路中。
工作原理:当按下按钮SB,交流接触器工作线圈得电吸合,其主触点瞬间闭合,接通三相电源,电动机得电启动运行;当松开按钮SB,交流接触器工作线圈失电断开,主触点瞬间断开,断开三相电源,电动机失电停止运转。
自锁控制就是依靠接触器或者继电器自身的常开辅助触点,而使其工作线圈保持通电的现象。它与点动控制最大区别是,点动控制是接通接触器线圈电源后,松开启动按钮后接触器线圈立马断电,电机停止;而自锁控制,当接触器线圈得电后,松开启动按钮,接触器线圈依然保持通电。
自锁控制在控制电路中可以起到很好的失压和欠压保护作用,当电路电源由于某种原因,导致电压下降,电压低于85%时,接触器的电磁系统所产生的电磁力克服不了弹簧的反作用力,因而释放,主触点打开,自动切断主电路,达到欠压保护。
当电路断电时,接触器工作线圈失电释放,自锁触点断开,当再次来电时,电机不会立刻启动,必须重新按动启动按钮SB,电机才能再次工作,起到失压保护。
工作原理:启动时,按动启动按钮SB2,接触器工作线圈得电吸合,主触点闭合,三相电源接通,电机得电运行。在交流接触器工作线圈得电吸合同时,接触器并联在启动按钮SB2上的辅助触点闭合自锁,在启动按钮SB2松开后,电流经辅助触点保持接触器工作线圈通电吸合,所以主触点不会断开,电机保持正常工作。
互锁控制简单理解就是两者相互制约。比如有一台电机可以左右运行,如果没有相互制约,同时启动势必造成电源短路,因此约定左边运行时右边不能运行,右边运行时左边不能运行,这样的相互制约就是互锁。互锁一般通过软件编程、接触器或继电器常闭触点、按钮的动断触点来实现。
自锁控制与互锁控制两者区别是,自锁是保证启动按钮松开后,保持接触器线圈持续通电,而互锁是保证两个接触器不会同时启动。
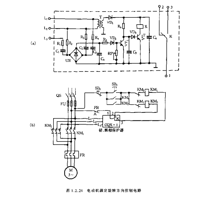
工作原理:电机正转时:按动复合按钮SBF,常闭触点切断反转接触器KM2线圈控制回路,接触器KMF线圈得电,电动机得电正转,同时常闭触点KMF断开反转控制回路,与反转形成互锁。
电机反转时,按动复合按钮SBR,常闭触点断开反转控制回路,接触器KMF线圈失电,辅助触点KMF复位,接触器KM2线圈得电,电动机得电反转,同时其辅助触点KMR断开正转控制回路,与正转形成互锁;
在继电器、接触器控制装置中,按某种顺序或变化参量的启停方式称为连锁控制。比如上面这个电路,电机要实现正转就必须热保护正常、启动按钮启动、反转按钮不动作、反转接触器不能动作,他们之间就是联锁关系。
或者在数控中机床要执行程序时,必须要润滑系统、、液压系统、气压系统都启动正常后,机床加工程序才能运行,它们之间的关系就是联锁。
联锁与互锁控制区别,联锁是两个或多个设备,其中之一设备运行,受其它设备是否运行制约;互锁是两个设备运行条件,互相制约,就是1号设备运行时,2号设备不能运行。
新编实用电工电路600例,是由两本电子书组成,一本是“新编实用电工电路400例”,另外一本是“新编电工实用线路200例”
“301个电气控制实例”是电气控制电路第2版,增加了常见、典型的控制电路工作原理介绍,按图接线十分方便。
“电工识图基础入门”是精心筛选和分析常用、典型的电工电路图,合计235页。囊括电气工具、常用电气设备和PLC控制系统,全面使用讲解细致。
33页“电气元器件”PPT,是包含多个常见元器件的实用型资料,内容根据5大用途一一阐述,介绍了电气线路中常见的低压电器基本控制元件。
“高压电气二次回路原理图及讲解”是涵括了36种高压电气回路工作原理知识及接线图,继电器、断路器、闪光装置及接线图等等。
内容包括:电动机控制电路、机械设备的控制电路、PLC硬件结构、功能表、指令应用,400多页详细教程资料!
简介
本书精选了低压电器电路设备控制电路、供电电路、检测与报警电路以及电于电路等常用的电工电路400余例
详细地讲解了电路的原理和工作过程。本书所选资料来自生产实践,内容真实可信、通俗易懂,可以帮助读者解决工作生活中遇到的问题。
赶快识别图中二维码
回复“jcpx”
即可免费领取!
简介
本书精选了新颖、实用的电工线路200例,包括灯光电路、电动机单向运转全压启动控制电路、电动机正反向运转全压启动控制电路、电动机减压启动控制电路、电动机制动控制电路、电动机保护电路、电动机调速电路、直流电动机控制电路、常用机械设备的电气控制电路、自动控制电路、电工经验电路以及电子电路。
书中对每个电路的工作原理作了简要说明。可供广大电工人员、电子爱好者以及职业技术院校相关专业师生阅读参考。
简介
本书收集了常用典型电气控制电路共300多例,包括各种电动机控制电路、低压变电站系统与馈出回路控制电路及电流表、电压表、电度表接线电路。为了便于读者学习和理解
本书在第一版的基础上增加了电动机保护器、微电脑遥控电路以及部分控制电路的实物接线图。本书适合初学电工者及初、中级电工阅读。
简介
本书重点讲解了电工识图基础知识,常用电气设备及其电路图,电路接线图的识图方法与步骤,介绍了常用电工测量仪及其接线,常用电路及其控制系统电路识图的实例。
另外,还讲解了由PLC组成的控制电路电气原理图和接线图的识图方法,PLC编程语言、编程原则和方法,详细解读了PLC可编程控制器的应用电路实例。
赶快识别图中二维码
回复“jcpx”
即可免费领取!
内容过多,只摘选部分展示
简介
涵括了36种高压电气回路工作原理知识及接线图,继电器、断路器、闪光装置接线图等等。
PPT内容包含各种电动机控制电路、机械设备的控制电路、PLC硬件结构、功能表、指令应用等400页详细教程资料
因内容较多无法全部展示,需要的小伙伴,直接扫描下方二维码免费领取!
赶快识别图中二维码
回复“jcpx”
即可免费领取!
工程师必备
- 项目客服
- 培训客服
- 平台客服
TOP




















