首页
学院
直播
问答
悬赏
全部悬赏
发布悬赏
专家入驻
会议
社区
CAE工程师认证
CAE服务
搜索
发布
注册
/
登录
焦化厂工艺流程图
冶金焦化
关注
2021年12月6日 13:27
浏览:2867
收藏:2
①备煤工艺流程图
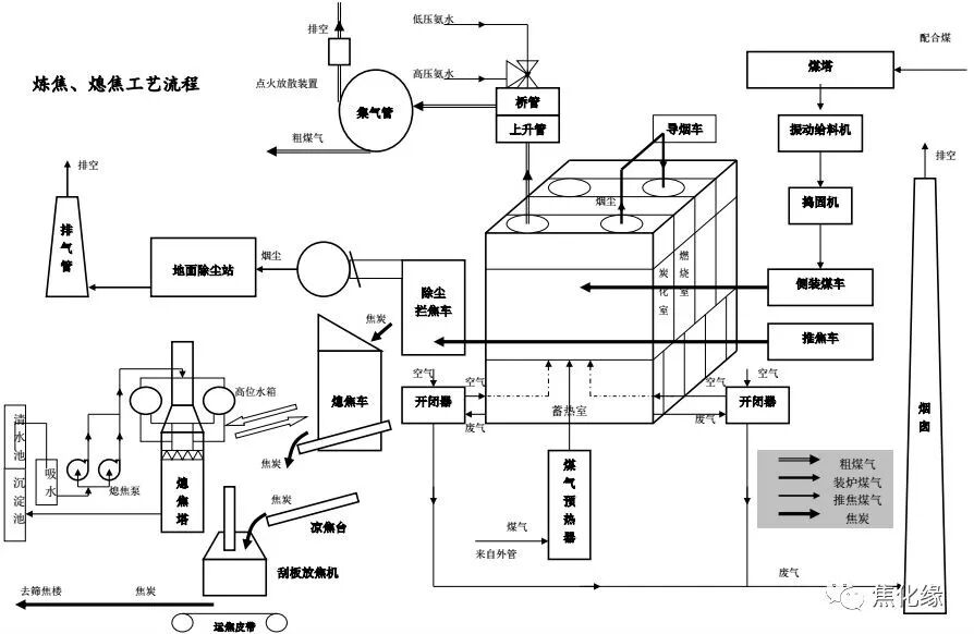
②炼焦、熄焦工艺流程图
③焦化筛焦工艺流程图
④
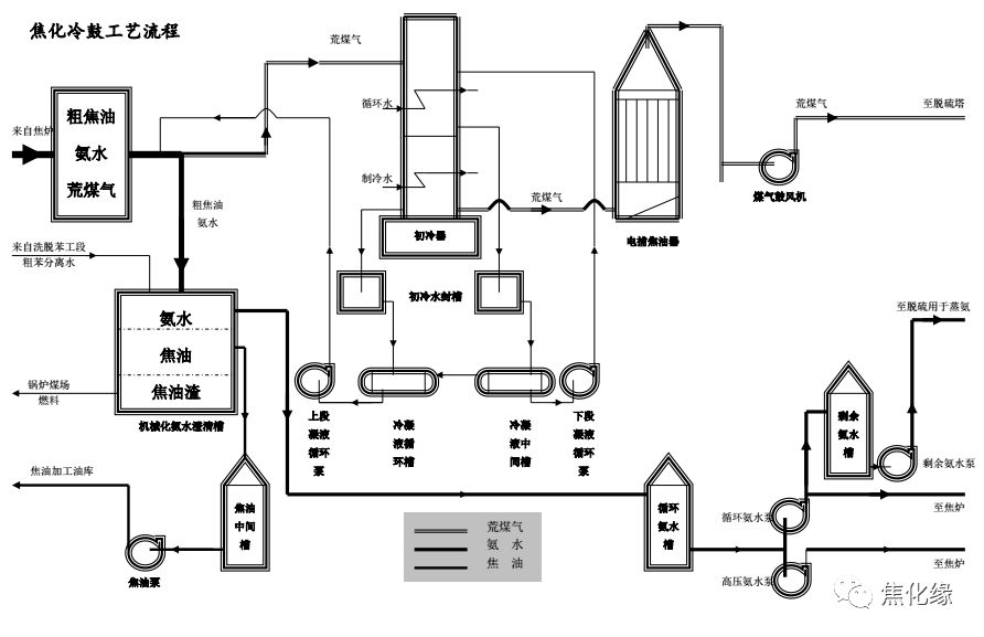
焦化冷鼓工艺流程图
⑤脱硫、蒸氨工艺流程图
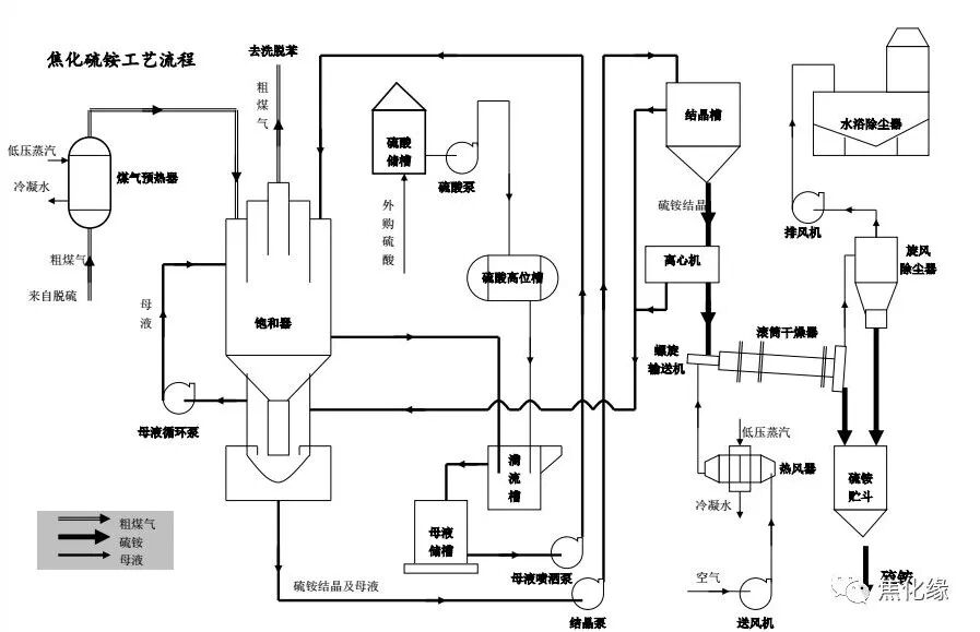
⑥焦化硫铵工艺流程图
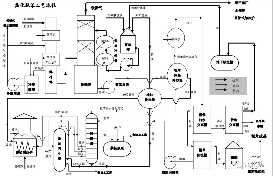
⑦焦化脱苯工艺流程
图
登录后免费查看全文
立即登录
推荐阅读
钢结构S1 ABAQUS经典金属弹塑性本构及模拟应用
1点
¥100
用EVOLVE对接INSPIRE,加速产品迭代优化
咸鱼氮泵
免费
遗传算法解决(TSP)商旅问题matlab代码超详细解说(适用于新手)
活泼可男_matlab教学
¥10
Mathcad基本操作
HYT
¥89
OptiStruct热力分析及其优化实操&答疑专场
ALTAIR
¥10
3D打印技术带来的设计和生产变革
ALTAIR
免费
应用VI-grade仿真解决方案进行赛车圈速仿真和性能优化
VI-grade中国
免费
ANSYS-WorkBench基础教程 杂谈01
010101
¥5
不同金属材料ls dyna拉伸实验显式动力学分析
宁博士CAE团队
免费
OptiStruct梁单元截面尺寸优化
谢晓峰
免费
ABAQUS-CEL法模拟打水漂过程
白苏
¥15
Altair Feko+newFASANT+WinProp 新功能介绍网络研讨会
ALTAIR
免费
基于ABAQUS和ANSYS接触分析
宁博士CAE团队
免费
隔热螺栓的优化仿真案例分享
钛闻软件
¥29
Creo/Proe曲面实战-摆钟高级曲面
creo/proe●一加一教育
¥16.8
Fluent中升力和阻力的计算
宁博士CAE团队
免费
热力学理论入门基础(上)
引垂思汀
¥30
通过Ansys VRXPERIENCE实现智能座舱的HMI虚拟验证
Ansys中国
免费
介观尺度的新一代核心LBM算法案例实操讲解突破传统CFD算法最大障碍网格划分
北京华盛扬科技
¥9.9
如何更快达到纯电动汽车的振动和噪声设计目标
VI-grade中国
免费
技术邻APP
工程师
必备
项目客服
培训客服
平台客服
TOP
2