收藏|史上最全焦化行业VOCs治理技术与建议



本站曾连续分享过不少焦化行业的VOCs收集及治理技术,笔者个人认为,从务实达标角度来讲,焦化行业是目前VOCs治理最为复杂的行业之一,目前孤陋寡闻,还未听见/看见哪里有可以经得住推敲的参考案例,也请同行朋友多互通分享。
粗苯工段、鼓冷工段( 机械刮渣槽及排渣口除外) 属于密封性好的储槽。 鼓冷工段、粗苯工段在生产过程中挥发性气体成分复杂,鼓冷工段有焦油气、氨气、氰化氢、硫化氢、非甲烷总烃、苯并( a) 芘以及萘等挥发性复杂成分,粗苯工段主要挥发苯气和非甲烷总烃。
因此治理起来难度就比较大。 采用传统的吸收吸附处理工艺很容易因为操作不当等原因造成排放超标。 采用“氮气密封收集- 负压调节—废气合并后油洗—引风机—回煤气负压管道”工艺路线可有效解决上述问题,具体工艺流程图如下图。
收藏|史上最全焦化行业VOCs治理技术与建议的图1
废气引入煤气负压系统最大的问题是安全性,需严格限制废气中的氧含量,确保废气中的氧含量不高于2%。 在废气总管上增加在线氧分析仪和紧急切断阀,并采用DCS 自动控制连锁,当废气中氧含量高于2% 时,立即关闭紧急切断阀,同时采用源头分组氮封单元( 对于每个容积达到或超过100 m3 的槽
罐或几个水封以及槽罐加起来容积达到100 m3 时,使用1 个废气调节阀+ 1 个氮气调节阀+ 1 个压力在线监测点+ 呼吸阀+阻火器的组合控制方式) 和负压控制两项措施从源头上控制氧气的进入。
密封性不好的储槽主要包括硫铵、脱硫、鼓冷工段机械刮渣槽及排渣口等。 采用“分工段水洗- 多路废气汇合后进焦炉燃烧”工艺路线,工艺流程见下图。
收藏|史上最全焦化行业VOCs治理技术与建议的图2
密封性不好的收集点采用水简单洗涤经风机汇总后送到焦炉废气盘,作为空气的配风送至焦炉进行燃烧。 在废气总管上增加可燃气体检测仪,实时检测废气中可燃气体含量,当可燃气体超标时,及时切断废气进口,废气通过烟囱临时排放。
由两台小风机将VOCs 送入焦炉的机焦两侧,总流量计后安装一个自动配风阀,2台风机及自动配风阀均由DCS 系统自动控制,保证机焦两侧流量均衡,同时保证机焦两侧流量之和略大于总流量,当废气量不稳定时,系统供焦炉减少的废气量由空气补足,维持焦炉进气量稳定,不影响焦炉加热系统。
一、焦化VOCs负压治理技术解决方案
针对负压煤气处理工艺中出现的问题,可将氮气密封保护系统与压力自动分程调节控制联合运用到该工艺中,同时根据各装置中介质性质的差异,选取不同的处理方式。 最终形成安全性强、自动化程度高、系统运行较为稳定的改进式引入负压煤气处理工艺。
1. 放散气逸散点技术改造
放散气收集以车间为独立单元综合考虑,根据介质特性和设备体系压力,分别采用氮气密封保护系统与压力自动分程调节控制放散气压力。 放散气截止易堵塞管道应单独设收集管,管道增设吹扫与放空接口,含萘结晶的管道应设置伴随管道,腐蚀性介质管道采用不锈钢材质。 不同设备的生产压力各异,分别设置不同压力等级进行保护,为保护设备本体的安全,顶部均设带阻火器的呼吸阀和液压安全阀,避免系统压力异常时设备超压。 各设备之间的放散气应根据实际情况采用串联或并联方式接入放散气总管,总体上并联优于串联形式。
2.放散气总管设计优化
放散气总管的设计是整个放散体系的核心。 通常,在理论气量计算得出的管径基础上,总管应适当扩大1-2个等级,这样有利于管道后期的维护。 放散气总管材质宜选用不锈钢材质,在总管适当位置应设置管道吹扫与放空接口,总管进入鼓风机前负压煤气的进口阀前增加放散管,便于开停工时清扫。 放散气总管在外部管线上的宜按“步步高”或“步步低”的原则布置管道,如受现场条件限制,放散气总管在低点处应设置排液口,在高点处应设置对空放散口。
3.氮气密封保护系统设计优化
氮气补入设备时,一般根据设备的承受压力来设定氮气的调节阀前压力,同时放散气管道上的调节阀也根据设备的承受压力来确定。 若此类分程调节的压力设定不合理,极易造成氮气未起保护设备作用,并在进出口调节阀都开启状态下流失。 设计中应把设备的承受压力确定在合理的上下限范围,而非控制在1个压力平衡点。 氮气的调节阀前压力比设备承压上限高少许即可,但管道可比放散气管道大1个等级。 从调节阀角度看,氮气进口和放散气出口调节阀不应存在两者都开启的状态,否则氮气的消耗量会加剧。
4.增设缓冲罐、冷凝罐、洗净系统或增压设备

以往负压煤气系统回收放散气设计中为降低压力损失,系统尽可能不增设设备。有时为平衡放散气总管的压力,使所有逸散点的放散气均能进入系统,会在总管尾部增设放散气缓冲罐。在某些场合,放散气中仍有部分芳香烃可回收,也会增设冷凝罐,这样既可回收有用烃,还能降低放散气温度,有利于鼓风机系统的稳定。有些放散体系含较多的萘及易聚合的有机衍生物,此时有必要再设置洗油洗净系统,用于洗脱易堵塞管道的物质。若放散气路程长,管道及设备压损较大,在放散气总管尾部还可设增压设备,如鼓风机等。

二、焦化VOCs负压处理技术及存在问题

焦化行业VOCs治理是化工生产型行业最为复杂的行业,涉及工段较多,每个工段气排放物不尽相同,且对安全防爆技术要求高。 其VOCs放散气的治理有很多方法,如吸收、冷凝、吸附、焚烧、生物处理和引入负压煤气系统等,特别是近来的三级洗涤(油洗+酸洗+碱洗+活性炭吸脱附)很普遍,但其持续性达标性及吸脱附控制目前看来不是行业最优解。
这些方法各有优缺点和适用条件,国内许多焦化企业将其有机组合应用到VOCs处理中。 从单纯的工艺角度来看,只要最终处理后的放散气符合排放标准,这些方法都可行,但从综合效益考虑,工艺的合理性还需考虑运行成本和操作稳定安全。 对于焦化企业而言,负压煤气净化系统是焦炉化产回收必不可少的环节。 因此,将VOCs 放散气引入负压煤气系统应是焦化企业优先考虑的工艺流程。
放散气引入负压煤气处理工艺的基本原理是将装置内VOCs 放散气统一收集后,利用煤气净化装置鼓风机前的负压将VOCs 引入煤气系统中,依托煤气净化的脱氨、洗苯和脱硫等设备处理VOCs。 与其他工艺相比,此法基本杜绝了装置的无组织排放,运行成本低,工艺简单,且无二次污染,还能通过煤气净化系统回收放散气中的苯和氨等,实现放散气变废为宝,改善现场大气环境,降低系统总能耗。
从运行状态来看,该工艺流程中主要存在焦化VOCs 放散气供气压力低、VOCs含萘易结晶堵塞管道和管道易腐蚀等问题。 综合各企业在运行中遇到的各种问题,分析造成放散气回收工艺无法稳定运行的主要原因有以下几点。
(1) 聚合物及结晶造成管道堵塞。 VOCs 放散气中介质种类繁多,其中芳香烃衍生物形成的聚合物和萘结晶是造成管道堵塞的主要原因。 一般在开工初期管路干净、气路流畅,后期随着放散气中聚合物和结晶萘粘附在管壁,放散气流通不畅。 一旦出现放散气管道完全堵塞,若无安全保护装置,设备在进出料时就会因顶部气体超压被吸瘪或爆裂。
(2) 放散气腐蚀管道。 放散气中普遍存在的NH3、H2S、HCN 与水蒸汽混合凝结在管壁,具有较强的腐蚀性。 放散气管道通常选用碳钢材质,一旦出现腐蚀泄漏,对管道检漏和维修都非常困难。
(3) 放散气管系复杂,各排放点压力不均,操作困难。 对放散气管系而言,不同工段装置及设备的放散气最终都集中到总管上。 放散点经支管到总管
的阻力差异及任何设备的液位波动或压力差异都会造成放散气总管和各支管的压力波动。 此时,压力调节阀无论是手动还是自动状态,都难调节压力稳定。
(4) 放散气中氧含量威胁。 化产回收中为保证煤气系统的安全,要求煤气氧含量< 2%,氧含量达1% 时系统自动报警。 放散气管道长,连接设备较
多,密封性差,可能存在大量氧被吸至煤气主管的情况,对整个煤气系统造成极大安全隐患。
(5) 氮气消耗量大。 装置液位波动或体系压力变化都会造成放散气体系压力的波动,为平衡体系压力稳定,一般需充入氮气进行压力保护。 按照目
前已运行的放散气管路来看,日耗氮气的费用较高。
三、焦化行业VOCs逸散点废气收集方式
焦化企业化产段的VOCs逸散点多而分散,最让技术人员头痛的还是大部分逸散点位其废气组成、浓度变化浮动很大,比如焦油氨水分离槽逸散气和储罐大呼吸逸散均有成分、浓度上的巨大差别,需要根据工段逸散点的不同区别对待治理。 再比如,某焦化企业粗苯工段的放散点信息经先现场采集如下,看见其数量和位置特征,看后的第一个问题跃然纸上,这些点位该如何有效收集?
收藏|史上最全焦化行业VOCs治理技术与建议的图3
焦化行业中主要的VOCs逸散收集方式分为三类,这主要是是根据逸散点的类型等来划分,分别是就地控制、直接抽取、配风收集。
1.就地控制
在焦化化产运行中,许多点位并不需要进行收集,其VOCs排放为现场设备的跑冒滴漏,属于VOCs无组织过程排放,可以用LDAR技术解决。 如:机械化焦油澄清槽顶部检修孔和观察孔,在长时间的使用中出现变形的问题,导致槽内污染物从观察孔逸散气体,该点位直接更换盖板,加强接口密封即可,就地控制方法即建立LDAR体系。
2.直接抽取
直接抽取的方式,从罐体、槽提、空间进行直接抽气收集。 其代表方案为压力平衡技术,利用管道将煤气净化单元各贮槽及相关设备的放散口与煤气管道连接在一起,通过充入氮气的方式调节系统压力,保证整个系统处于一150-50Pa压力范围,各放散口放散气引入煤气鼓风机前的煤气管道内,避免放散气外排。
该方案存在一定的弊端,从系统寿命方面,系统内的气体中含有大量的萘、蒸汽、氨水等物质,在冷凝过程中对管道和风机都有负面的影响;在操作方面,系统通入氮气保护且需要保证负压,该效果需要较多的调节,若降低调节量,需加入大量的电控点位保证系统的负压状态和氮气保护的效果;从安全方面,在以往的设计过程中遇到多家企业己经将罐体连接引入风机前,但均未开启,该方案关键安全隐患在于厂内停电后,无主动力推动下有罐区回火风险,系统内气体在各罐体内相互窜流,失去各自罐体的单独性,若出现起火现象,会造成大范围的火势失控。
且 《国家安全监管总局关于进一步加强化学品罐区安全管理的通知》安监总管三〔201引68号文件中明确表明“立即暂停使用多个化学品储罐尾气联通回收系统,经安全论证合格后方可投用。 ”在安监检查中,已有多个企业被处罚。
直接抽取的方法可用于装车点油气的回收,其治理效果显著。 装车过程中,车辆罐体和输出罐体联为一个系统,车辆罐体内液位上升油气排出回到输出罐体、输出罐体液位下降自动吸气将车辆罐体排出油气收集。
3.配风收集
配风收集,对各排口溢散点不直接对口,其配有放散,在排口呼出气体时,气体被收集,排口吸入气体时,可从放散口吸入气体。 该方式在系统设计中不进行强抽,使用微负压设计保证系统内的负压,在罐体呼出气体时系统将呼出气体进行捕获,在罐体吸气时,负压结构不会造成罐体的吸气的阻碍,该措施可防止罐体直连导致的通气不畅或罐体突然受冷造成的罐体瘪裂现象的出现。 该方式收集气体,对罐体槽提有较好的控制效果,且不影响系统的原始运行状况,可操作性强,避免了直接抽取收集时弊端。 其主要可应用在,罐体、槽体的呼吸口和间歇性开启的排口。
大空间的气体收集,主要依靠空间内的多点位收集换气完成,在其控制中排放点要单独控制,从源头将污染物收集,避免造成大空间的气体污染。
四、焦化行业VOCs排放点位分类、污染物种类及排放特点
焦化行业自2017年底以来逐渐进入VOCs治理企业视线,因涉及污水池逸散、化产段冷鼓、脱硫、硫氨、蒸氨、粗苯、苯/焦油槽及装车逸散等,涉及工段多,切各个工段的排放特征均不相同,加之是产煤气区域,对防火防爆要求更加严苛。
近一年多,涉及VOCs治理服务企业几乎把涉及VOCs治理工艺的几乎都罗列组合了一遍,市面上经推敲且能持续性达标的案例极少,可以客观的将,这是涉VOCs排放行业里其治理难度相当高的行业。 业主主要涉及区域为山西、陕西、内蒙、安徽及钢铁行业较为发达的区域等。
1. 焦化VOCs排放点位分类
焦化行业内VOCs排放点位和物料的转移及存放紧密相连,在物料的转运中,将会导致存放罐体内液位的波动和存放物的暴露,在此过程中VOCs气体将从密闭状态变为开放状态进行扩散。 其主要点位为:呼吸阀、人孔、观察孔、排料孔、机械动力结构缝隙、污染物的暴露存放、污染物的转运时的外露、系统正压的外泄、原料和产物中在存放过程中的挥发等。
2. 焦化VOCs排放方式分类
VOCs气体的排放通过排放方式分类可分为挥发排放、蒸发排放、液位波动排放、气体夹带排放。 挥发排放是VOCs气体在冷态下自然挥发,通过逸散点进行扩散的排放方式,其特点是气量小,温度低。 蒸发排放是为保证设备内储藏物的流动性或储藏物自身为热液而产生的VOCs的排放,其特点是
气量较大,温度高。 液位波动排放是设备或罐体在料位波动过程中,由于料位的上升使内部气体主动排出的排放方式,其特点是气量大,排放和吸气循环出现。 气体夹带排放是蒸汽或者空气在加热、输送、吹扫的过程中夹带污染物的排放方式。 以上4种排放方式并非单一的出现,一般为1到2种并存,例如,焦油储罐自身储存热焦油,有蒸发排放的特点,在焦油输送过程中,有液位波动特点。
3.焦化系统化产VOCs污染点位
焦化企业的化产工段,分为冷鼓工段、脱硫工段、硫氨工段、粗苯工段,在不同的工段内其特征污染物有所不同、排口形式不同。 废气来源:粗苯工段的废气主要来自于泵在打料一和进料一过程中的气体逸散以及储罐内原料的表面挥发。 包括粗苯贮槽、贫油槽、洗油槽、地下槽和粗苯计量槽等区域。 冷鼓工段的废气主要指氨气、硫化氢和少量的VOCs。 主要来自焦油贮槽、氨水槽、焦油中间槽、焦油船、地下水封槽、焦油渣出口。 脱硫工段的废气主要是氨气、硫化氢和少量的VOCs。 来自于母液槽、再生槽和破泡沫槽等区域。 污水调节池工段的废气主要是苯系物有机挥发物,重点对苯系物进行处理。
4.常见几个工段排放点的对比见如下
收藏|史上最全焦化行业VOCs治理技术与建议的图4
收藏|史上最全焦化行业VOCs治理技术与建议的图5
五、焦化行业全工段VOCs末端治理解决方案
1、焦化行业有机废气特点
①废气来源: 粗苯工段的废气主要来自于泵在打料和进料过程中的气体逸散以及储罐内原料的表面挥发。 包括粗苯贮槽、贫油槽、洗油槽、地下槽和粗苯计量槽等区域。 冷鼓工段的废气主要指氨气、硫化氢和少量的VOCs。 主要来自焦油贮槽、氨水槽、焦油中间槽、焦油船、地下水封槽、焦油渣出口。 脱硫工段的废气主要是氨气、硫化氢和少量的VOCs。 来自于母液槽、再生槽和破泡沫槽等区域。 污水调节池工段的废气主要是苯系物有机挥发物,重点对苯系物进行处理。
②尾气分析: 粗苯罐区气体具有流量小,浓度高的特点。 要根据罐内压强变化间歇性工作,对粗苯成分进行回收。 冷鼓工段的生产状况属常年连续开机,系统稳定运行,排气连续、稳定,需要对尾气进行连续处理。 主要成分为焦油、硫化氢、水蒸气、氨气、萘、苯系物等有机、无机混合物。 脱硫工段的生产状况属常年连续开机,系统稳定运行,系统排气属连续、稳定状态,需要对尾气进行连续处理。 主要成分为焦油、硫化氢、水蒸气、氨气、萘、苯系物等有机、无机混合物。 污水调节池的主要成分为苯系物、硫化氢灯有机、无机混合物。
③废气浓度: 粗苯罐区原料直接挥发,苯的沸点为80.1℃,是轻液,极易挥发,故粗苯罐区VOCs浓度含量高;根据经验,冷鼓工段废气浓度较低。 具体浓度根据专业机构检测结果为准;
④废气温度: 粗苯罐区为常温储罐。 冷鼓工段废气经过降温后,气体温度均低于200℃(通常在80℃以下)。
⑤废气风量: 粗苯罐区: 储罐的大呼吸排放来源于储罐进料过程,废气流量跟进出料泵的流量相关,小呼吸为因温度变化储罐内的气体体积膨胀而呼出的废气量。 装车过程排放的机油气采用蒸气平衡系统。 冷鼓工段和脱硫工段: 两个工段废气放散点由于距离很近,为优化投资,决定将两处废气集中收集处理。 收集方式采用敞口式集气罩,收集每个放散口排除的废气,确保不主动抽取物料气的同时,能保证所有放散出来的废气都被收集。 收集率≥90%。 污水池: 首先需要对污水池开放空间进行加盖密封,其密闭空间按照废气换气量6-10次每小时进行设计。
⑥排放方式: 粗苯罐区呼吸阀连接冷凝回收设备,经过15 m烟囱排放;冷鼓、脱硫段排放口废气经收集处理后,经过15 m烟囱排放;污水池表面需要加盖收集挥发的废气经过顶部安装管道通入废气治理设备除臭、除VOC之后,经过15 m烟囱排放。
2、达标排放要求
焦化行业,粗苯罐区气体主要成分为苯,冷鼓工段主要气体成分为焦油气,根据《石油化学工业污染物排放标准》(GB31571—2015)、《炼焦化学工业污染物排放标准》(GB16171-2012)中规定的主污染物排放限值,还需要结合当地的地标要求。
3、各工段治理技术
(1)粗苯罐区
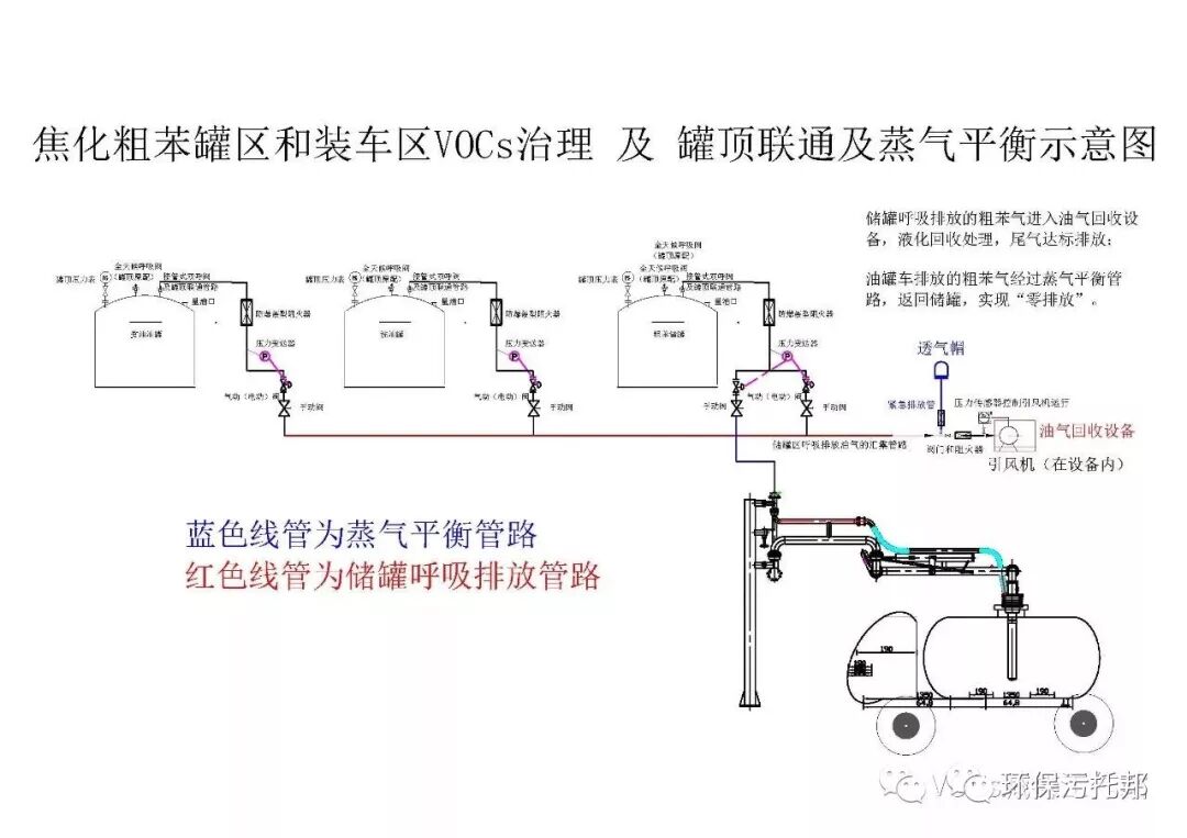
粗苯罐区为废气回收系统,选取冷凝回收+活性炭吸附+装车蒸汽平衡的处理技术。 其粗苯罐区VOC治理示意图如下所示:
收藏|史上最全焦化行业VOCs治理技术与建议的图6
①粗苯储罐进料时排放的废气,经过接管呼吸阀呼出方向的管路,当管路上压力变送器感应到100 Pa,自动开启密闭气相管路排气方向的阀门,储罐排放机油气输送到回收设备,冷凝回收处理。
②粗苯气回收设备冷凝单元的运行流程: 从密闭气相管路输出的粗苯气,传输回收处理设备前端,压差感应器感应到管路压力100 Pa时,启动引风机,粗苯气依次进入冷凝单元一级、二级凝结器,冷凝至-75℃。 分段冷凝液化,余气达标进入富集(吸附)单元;一级冷凝分为A、B两个凝结器切换使用,目的是为了防止凝结器中因水蒸气/萘的物质凝结而堵塞设备。 气体中易凝结物质由气体通道进入凝结器后迅速凝结,并由刮刀从凝结器表面刮除,刮下的结晶由收集槽收集气体由收集槽上方排出,由后端工序经行处理。
③粗苯气回收设备富集单元的运行流程: 储罐系统静止排放的粗苯气,是随气温升高罐内液态气体体积膨胀所排放的粗苯气,此时回收设备不在运行状态,机油气经过冷凝单元通道,直接进入富集单元的吸附床,粗苯组分被吸附剂吸附,空气达标;
④回收装置整体能耗低、运行经济合理。
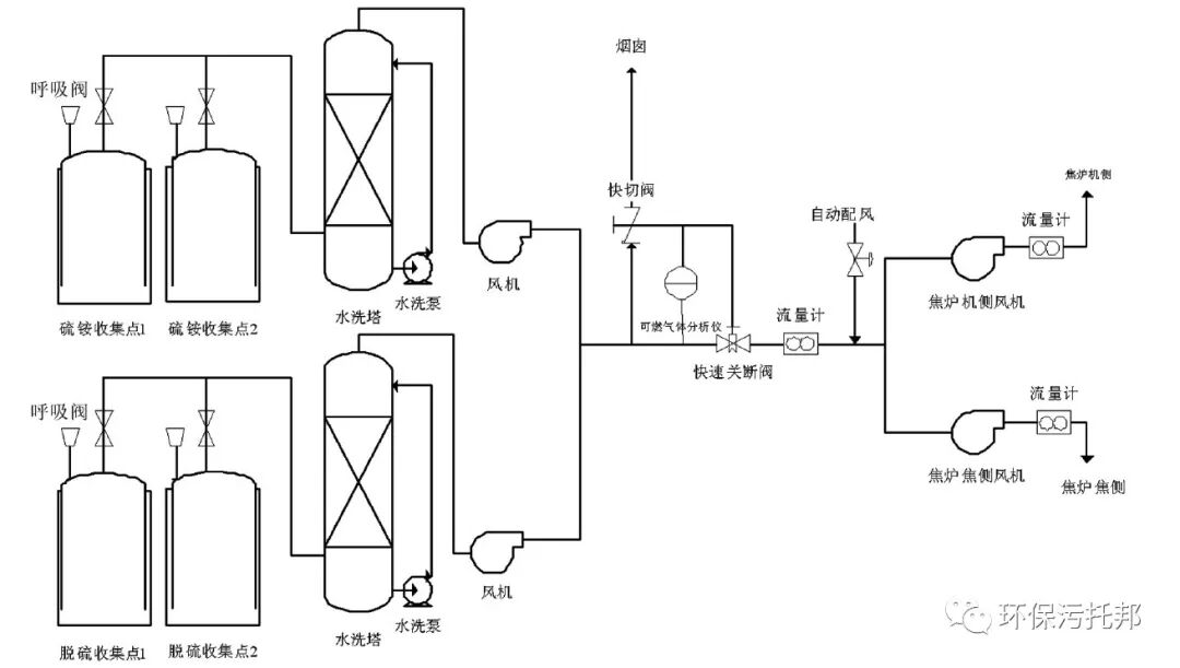
(2)冷鼓、脱硫工段
对于含焦油、洗油、萘、氨、硫化氢等物质的尾气,根据气体浓度低、风量大的特点,选用碱性洗涤塔+酸洗洗涤塔+UV光催化氧化+纳米催化活性炭吸附技术处理;
①两部分工段的混合废气中含有酸类物质(硫化氢)、碱类物质(氨气)及挥发性有机物(非甲烷总烃),为了保证尾气达标排放,同时也为了节约再生处理能源,采用了化学洗涤法中的洗涤塔碱液和酸液两级氧化吸收法。 对排气中的酸性硫、碱性氨、粘性大及熔点高的大分子有机物部分有机物进行回收处理,通过测定吸收液的pH值对自动加药系统进行控制,保证吸收处理的效果。 定期打捞洗涤塔水性中的焦油浮层,保持水体质量,延长循环水使用周期。
②难降解的有机物经过光催化氧化净化设备进行处理后的尾气达到排放标准,其中净化设备包括前端除湿装置+高能离子管+高能紫外灯光催化氧化装置+纳米催化活性炭装置。
③设备示意图如下所示:
收藏|史上最全焦化行业VOCs治理技术与建议的图7
(3)污水池面加盖设计
玻璃钢弧形盖板(如下图所示)的弧形起拱,中间无需支撑结构,底边通过紧固件与池壁或钢结构固定。
FRP复合材料是由纤维材料与基体材料按一定的比例混合后形成的高性能型材料。 具有质轻而硬,不导电,机械强度高,耐腐蚀等特性。
(4)污水池
根据焦化行业污水池废气浓度低、风量大、臭气浓度高的特点,选用******技术处理;
①难降解的有机物经过废气净化除臭设备进行处理后的尾气达到排放标准,其中净化设备包括一级喷淋洗涤塔+除湿装置+高能紫外灯光催化氧化装置+纳米催化活性炭装置。
②洗涤塔主要是去除废气中可溶性的有机废气,达到除臭的目的。
③光催化氧化是基于光催化剂TiO2在高能紫外灯照射下具有的氧化还原能力而净化污染物。 利用光催化净化技术去除空气中的有机污染物具有以下特点:
a.直接用空气中的氧气作为氧化剂,反应条件温和(常温、常压)。
b.可以将有机污染物分解为二氧化碳和水等无机小分子,净化效果彻底,除臭效果好。
c.TiO2催化剂化学性质稳定,氧化还原性强,成本低,不存在吸附饱和现象,使用寿命长。
④最后,为了确保处理效果,在光催化氧化净化设备末端安装有纳米催化活性炭吸附装置,利用催化活性炭吸附少量其难降解的有害气体,保证排放合格。
⑤设备结构示意图如下所示:
收藏|史上最全焦化行业VOCs治理技术与建议的图8
该系统优势: ①针对焦化尾气特定开发,处理效率高、投资低、运行能耗低;②前段吸收可以对大部分污染物进行处理,同时进行化学吸收、物理吸收和降温冷凝,同时处理效果更佳;③除湿回温装置的使用和安装,保证了后续光催化装置的寿命;④适用于业主厂区的防爆配置,满足业主厂区的安全要求;活性炭吸附装置,安全可靠,尾气达标排放;⑤有针对性的安全性设计,可以保证在系统运行的绝对安全;系统操作弹性0~120%,满足业主不同生产负荷及生产波动情况。
市面其他治理技术: ①经典的喷淋+活性炭一招打天下的治理技术需要对照新的排放要求及危废的成本考虑,是否该技术可行;②将各工段废气直通焚烧炉的解决方案要考虑安全性等问题。
登录后免费查看全文
立即登录
App下载
技术邻APP
工程师必备
  • 项目客服
  • 培训客服
  • 平台客服

TOP

1